 |
Український клуб фанів FIAT / CLUB UCRAINO TIFOSO DELLA FIAT
|
 |
| Предыдущая тема :: Следующая тема |
| Автор |
Сообщение |
ПАТРІОТ Италофан


Возраст: 40 Знак зодиака:  Зарегистрирован: 15.04.2009 Сообщения: 168 Откуда: Корсунь-Шевченківський 0970527525
Авто: Темпра 1.6 1996 Ducato 2.8JTD 2004
|
Добавлено: Пт Апр 01, 2011 16:58 Заголовок сообщения: Особливості національного зняття генератора |
|
|
День добрий
Після обгрунтованих підозр на симуляцію генератором - було прийняте рішення зняти його і віддати на огляд електрику
Зняти виявилося не так просто, як гадалося - нижній болт подружився з корозією і відмовився виходити! В книжці про особливості його вибивання нічого не знайшов крім згадки про якісь центруючі фіксатори, тощо. По телефону одноклубники порадили бити його чимсь тяжчим...
Наслідки розуміючи - я чимсь тяжчим таки розбив корпус
От тепер сижу і думаю, що мені з цим добром робити... Маю сумнівний генератор з розбитим корпусом
1. На розборках такого генератора я не знайшов (Темпра 1.6 1996 МагнетіМареллі)
2. Корпус шукати надіючись, що у когось є такий не робочий - можна довго
3. Москвичовський генератор можна поставити (150гр.), але щось не хочеться
Хто як виходив з такх роздумів і хто як вийшов би на моєму місці???
_________________ Маг, чародій, гадаю по руці, лікую через СМС, фото, поверну чоловіка у сім'ю )))))))) |
|
| Вернуться к началу |
|
 |
Александр Васильевич Италоманьячище

Возраст: 39 Знак зодиака:  Зарегистрирован: 21.05.2007 Сообщения: 17343 Откуда: Одеса
Авто: Фіат Сієна 1.2
|
Добавлено: Пт Апр 01, 2011 17:04 Заголовок сообщения: |
|
|
Москвичевский-ну никак! Там схема возбуждения и контроля заряда иная,пере/доделывать придется. Проще уже ВАЗ.
_________________ Це не набиття постів, це просто моя думка. |
|
| Вернуться к началу |
|
 |
ursul Член клуба

Возраст: 45 Знак зодиака:  Зарегистрирован: 08.04.2008 Сообщения: 8781 Откуда: Крим, Україна
Авто: Peugeot 807 2.0 газ/бенз
|
Добавлено: Пт Апр 01, 2011 17:05 Заголовок сообщения: |
|
|
| Александр Васильевич писал(а): | | Проще уже ВАЗ. |
только не ваз. особенно от десятки. у меня их два было. пока один в ремонте на втором езжу. раз в два месяца менял наоборот
_________________ Она не любила оральный секс, но каждый раз молча проглатывала обиду... , Порядочные девушки знают что "невротик" пишется слитно, Я не езжу на Селении 216.000 из них 200.000 на газу - что не так? |
|
| Вернуться к началу |
|
 |
Qstas Италоманьячище


Возраст: 40 Знак зодиака:  Зарегистрирован: 22.03.2007 Сообщения: 8291 Откуда: Хануд
Авто: Fiat Tipo 1.7D. Scudo 1.9TD
|
Добавлено: Пт Апр 01, 2011 17:09 Заголовок сообщения: |
|
|
Москвич можно + очумелые ручки.
Если проблема только корпус варится на раз.(проверено)
Что за генератор Бош , Марели.?
_________________ «Никогда не спорьте с идиотами. Вы опуститесь до их уровня, где они вас задавят своим опытом..»
Марк Твен |
|
| Вернуться к началу |
|
 |
ПАТРІОТ Италофан


Возраст: 40 Знак зодиака:  Зарегистрирован: 15.04.2009 Сообщения: 168 Откуда: Корсунь-Шевченківський 0970527525
Авто: Темпра 1.6 1996 Ducato 2.8JTD 2004
|
Добавлено: Пт Апр 01, 2011 17:38 Заголовок сообщения: |
|
|
Дуж дякую за активність Генератор Мареллі
Деякі дані по вартості робіт "ГенСтар"
Діодний міст 165-198гр
Шоколадка 90-110
Робота 90гр. (2-3 години)
За якорь, статор не питав
Ще у Черкасах пропонують від грузового якогось Фіата, по ушах - кажуть підійде... Чи нормальний "польот" буде, він же по-любому сильніший!? Крутить його важче буде?? (ціна 450гр.)
_________________ Маг, чародій, гадаю по руці, лікую через СМС, фото, поверну чоловіка у сім'ю )))))))) |
|
| Вернуться к началу |
|
 |
ПАТРІОТ Италофан


Возраст: 40 Знак зодиака:  Зарегистрирован: 15.04.2009 Сообщения: 168 Откуда: Корсунь-Шевченківський 0970527525
Авто: Темпра 1.6 1996 Ducato 2.8JTD 2004
|
Добавлено: Пт Апр 01, 2011 17:42 Заголовок сообщения: |
|
|
Qstas
Заварить корпус - думав, але ж потом нада ще до начиння дивитися! Ціна питання не зрозуміла!!!
От цікаво стало про москвич і його схему возбуждєнія! Суть то однакова ж, він дає необхідну напругу, яка акамулятору різниця генератор якого авто його заряжає? Підключається він так само: +батарея і Ш на ЛК
_________________ Маг, чародій, гадаю по руці, лікую через СМС, фото, поверну чоловіка у сім'ю )))))))) |
|
| Вернуться к началу |
|
 |
Александр Васильевич Италоманьячище

Возраст: 39 Знак зодиака:  Зарегистрирован: 21.05.2007 Сообщения: 17343 Откуда: Одеса
Авто: Фіат Сієна 1.2
|
Добавлено: Пт Апр 01, 2011 17:56 Заголовок сообщения: |
|
|
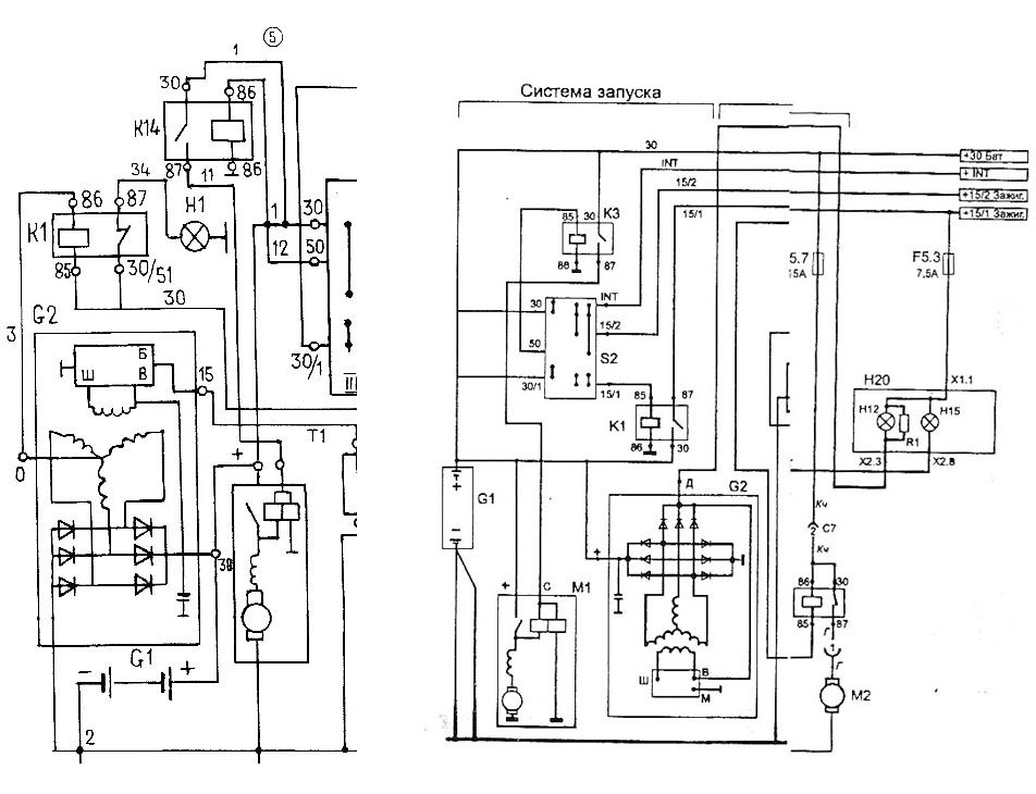
Возьмите и сравните:слева схема москвичевского и первых ВАЗ Г-221 и Г222 с реле контроля заряда К1 и его лампой.
Справа-типовая! схема всех современных генераторных установок с лампой контроля и начального возбуждения Н20+резистор. В Фиате вашем могут быть несущественные и непринципиальные отличия.Вы готовы перепахивать панель и лепить реле РС-702,мощности генератора вам хватит,там же всего 45 ампер максимум?
| Описание: |
|
| Размер: |
158.25 KB |
| Просмотрено: |
288 раз(а) |

|
|
|
| Вернуться к началу |
|
 |
kolyan 77 Италолюбитель

Возраст: 48 Знак зодиака:  Зарегистрирован: 15.02.2011 Сообщения: 92 Откуда: Черновцы
Авто: фиат типо 1.4-92г.в, фиат типо 2.0іе-91г.в.
|
Добавлено: Пт Апр 01, 2011 18:16 Заголовок сообщения: |
|
|
| Я вважаю що краще купити б\у . На базарі б\у на Фіата 250-300 грн., так що ремонтувамати його немає ніякого сенсу.
|
|
| Вернуться к началу |
|
 |
Александр Васильевич Италоманьячище

Возраст: 39 Знак зодиака:  Зарегистрирован: 21.05.2007 Сообщения: 17343 Откуда: Одеса
Авто: Фіат Сієна 1.2
|
Добавлено: Пт Апр 01, 2011 18:28 Заголовок сообщения: |
|
|
Для початку,в таких випадка непогано писати,що може цей генератор-струм,наприклад...
_________________ Це не набиття постів, це просто моя думка. |
|
| Вернуться к началу |
|
 |
ПАТРІОТ Италофан


Возраст: 40 Знак зодиака:  Зарегистрирован: 15.04.2009 Сообщения: 168 Откуда: Корсунь-Шевченківський 0970527525
Авто: Темпра 1.6 1996 Ducato 2.8JTD 2004
|
Добавлено: Пт Апр 01, 2011 18:33 Заголовок сообщения: |
|
|
Якщо я вірно зрозумів, то за схемами самих генераторів - відмінність тільки в наявності на москвичовському додаткового провода, який іде на реле К1 і причетний до контролю зарядки
На Фіатовському ж зарядкою займаються додаткових 3 діода прямо в генераторі...
1. На тому генераторі, що я сьогодні міряв - того додаткового провода не було, схема підключення така ж сама
2. Наслідки відмінності які, не правильна робота контрольної лампочки зарядки??
3. Про 45А - говорити нічого (((
Мож я не все чітко розумію, так я хочу навчитися!
І ще - я не прихильник москвичовського - я хочу знати те, що знаєте Ви!
_________________ Маг, чародій, гадаю по руці, лікую через СМС, фото, поверну чоловіка у сім'ю )))))))) |
|
| Вернуться к началу |
|
 |
ПАТРІОТ Италофан


Возраст: 40 Знак зодиака:  Зарегистрирован: 15.04.2009 Сообщения: 168 Откуда: Корсунь-Шевченківський 0970527525
Авто: Темпра 1.6 1996 Ducato 2.8JTD 2004
|
Добавлено: Пт Апр 01, 2011 18:36 Заголовок сообщения: |
|
|
kolyan 77
та абсолютно згоден!!!
Тільки ж я писав - немає на розборках!!!
На Берізка 3 є якийсь після реставрації за 750гр. - не підходить!
А взагалі по ціні орієнтують дорожче, на 500гр, мінімум 400
_________________ Маг, чародій, гадаю по руці, лікую через СМС, фото, поверну чоловіка у сім'ю )))))))) |
|
| Вернуться к началу |
|
 |
ПАТРІОТ Италофан


Возраст: 40 Знак зодиака:  Зарегистрирован: 15.04.2009 Сообщения: 168 Откуда: Корсунь-Шевченківський 0970527525
Авто: Темпра 1.6 1996 Ducato 2.8JTD 2004
|
Добавлено: Пт Апр 01, 2011 18:37 Заголовок сообщения: |
|
|
| Александр Васильевич писал(а): | | Для початку,в таких випадка непогано писати,що може цей генератор-струм,наприклад... |
Щось не зрозумів(
_________________ Маг, чародій, гадаю по руці, лікую через СМС, фото, поверну чоловіка у сім'ю )))))))) |
|
| Вернуться к началу |
|
 |
ПАТРІОТ Италофан


Возраст: 40 Знак зодиака:  Зарегистрирован: 15.04.2009 Сообщения: 168 Откуда: Корсунь-Шевченківський 0970527525
Авто: Темпра 1.6 1996 Ducato 2.8JTD 2004
|
Добавлено: Пт Апр 01, 2011 18:41 Заголовок сообщения: |
|
|
_________________ Маг, чародій, гадаю по руці, лікую через СМС, фото, поверну чоловіка у сім'ю ))))))))
Последний раз редактировалось: ПАТРІОТ (Пт Апр 01, 2011 18:52), всего редактировалось 1 раз |
|
| Вернуться к началу |
|
 |
ПАТРІОТ Италофан


Возраст: 40 Знак зодиака:  Зарегистрирован: 15.04.2009 Сообщения: 168 Откуда: Корсунь-Шевченківський 0970527525
Авто: Темпра 1.6 1996 Ducato 2.8JTD 2004
|
Добавлено: Пт Апр 01, 2011 18:48 Заголовок сообщения: |
|
|
Ага, зрозумів))))))))
Без навантаження 14.4 на холодну, фактично з 1000 обертів
Світло+пічка на 1 положенні = 13.8-14
Світло + пічка на 3 положенні = 13.5
Менше 13.5 наче не падала напруга, ампери не міряв - не умію їх міряти
І на гарячу не перевіряв
Постійно горіла лампочка зарядки, в обертах і під навантаженням притухала, але всеодно жевріла
_________________ Маг, чародій, гадаю по руці, лікую через СМС, фото, поверну чоловіка у сім'ю )))))))) |
|
| Вернуться к началу |
|
 |
Александр Васильевич Италоманьячище

Возраст: 39 Знак зодиака:  Зарегистрирован: 21.05.2007 Сообщения: 17343 Откуда: Одеса
Авто: Фіат Сієна 1.2
|
Добавлено: Пт Апр 01, 2011 19:08 Заголовок сообщения: |
|
|
Вибачте,коллего,але не краще зразу писати,який номінальний струм на вашому генераторі. Дані з профіля- Темпра 1,6 мені нічого не кажуть.У одних Темпра може бути з генератором 65 ампер,у інших- 90.І таке бува.
Тепер-по схемі.Лампа з резистором на панелі дають струм початкового збудження обмотки генератора.В схемі з реле такого немає,є тільки контроль заряду.Про деталі говорити довго.
А по тому що ви написали про напругу,працювати йому ще років двадцять,якби не зламали...РН працював нормально.
_________________ Це не набиття постів, це просто моя думка. |
|
| Вернуться к началу |
|
 |
|
|
Вы не можете начинать темы Вы не можете отвечать на сообщения Вы не можете редактировать свои сообщения Вы не можете удалять свои сообщения Вы не можете голосовать в опросах Вы не можете присоединять файлы в этом форуме Вы можете скачивать файлы в этом форуме
|
Powered by phpBB © 2001, 2005 phpBB Group
|