 |
Український клуб фанів FIAT / CLUB UCRAINO TIFOSO DELLA FIAT
|
 |
| Предыдущая тема :: Следующая тема |
| Автор |
Сообщение |
goric Италофан

Возраст: 60 Знак зодиака:  Зарегистрирован: 02.08.2011 Сообщения: 129 Откуда: Львов
Авто: fiat fiorino 2009г 1.3
|
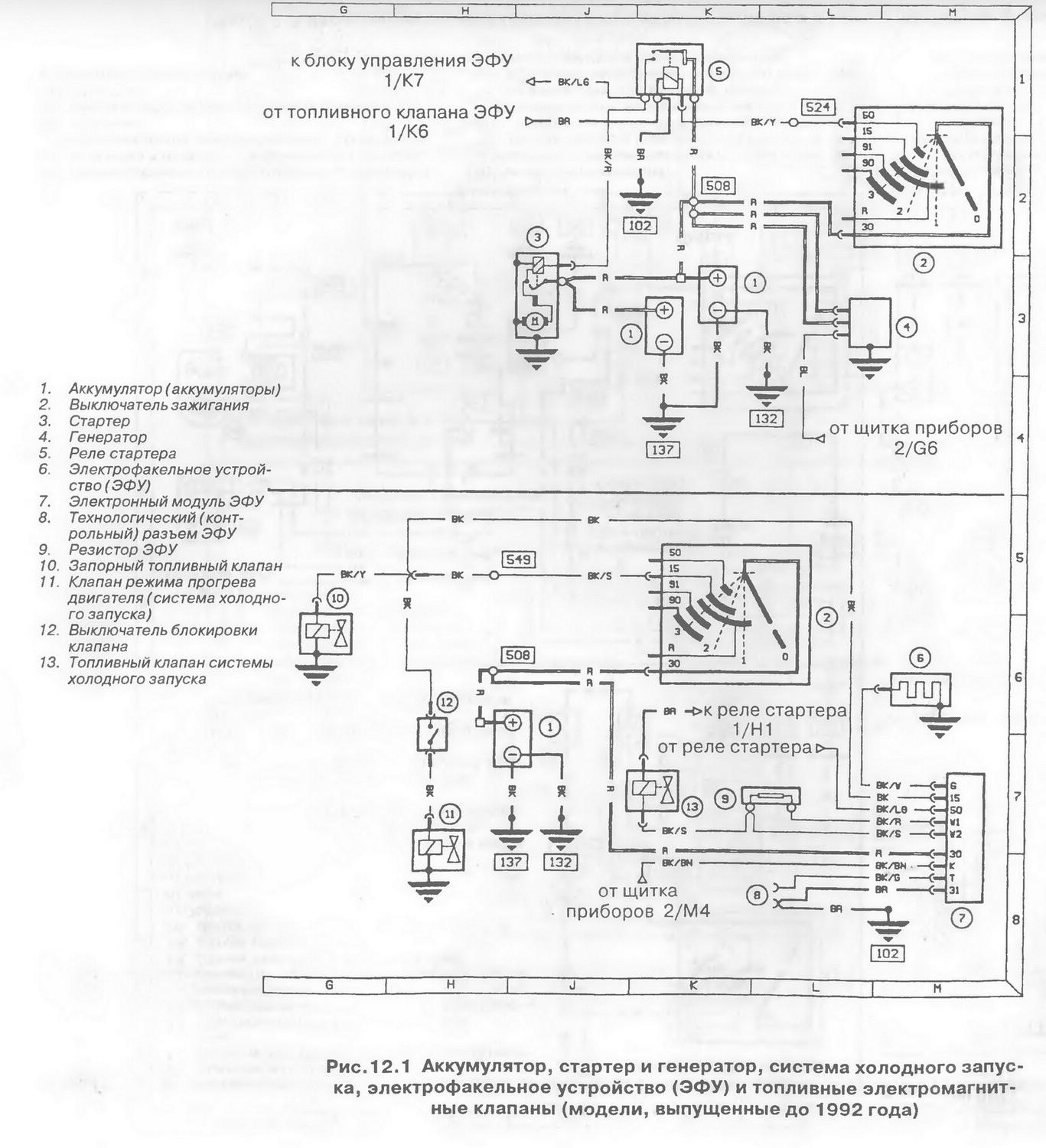
Добавлено: Ср Окт 19, 2011 23:05 Заголовок сообщения: 99 г.в. Ducato 2.8 схема включения свечи подогрева |
|
|
| 99 г.в. Ducato 2.8 tdTD, не подается напруга на свечу подогрева в пускном кол-оре, на приборке не светит нить подогрева, подскажите схему включения свечи подогрева, и какая продолжительность ее работы
|
|
| Вернуться к началу |
|
 |
Taras_Potatos Рулевой филиала


Возраст: 48 Знак зодиака:  Зарегистрирован: 24.07.2006 Сообщения: 22630 Откуда: м. Львів
Авто: Fiat Punto HGT
|
Добавлено: Чт Окт 20, 2011 00:13 Заголовок сообщения: |
|
|
А може воно якось на t довкілля зав'язано? Типу коли менше ніж -30 не грітись? Треба спочатку з алгоритмом роботи розібратись...
_________________ This message was sent without a virus, please destroy some files by yourself.
/oo|_\__Ⓐ__/_|oo\ |
|
| Вернуться к началу |
|
 |
goric Италофан

Возраст: 60 Знак зодиака:  Зарегистрирован: 02.08.2011 Сообщения: 129 Откуда: Львов
Авто: fiat fiorino 2009г 1.3
|
Добавлено: Чт Окт 20, 2011 07:57 Заголовок сообщения: |
|
|
то, что с датчиком ОЖ завязан, про это и не надо говорить, а вот схемка эл. рассказала о большем бы
|
|
| Вернуться к началу |
|
 |
7595045 Италомафиози


Возраст: 49 Знак зодиака:  Зарегистрирован: 10.10.2011 Сообщения: 765 Откуда: Ровно
Авто: CITROEN JUMPI 1.6I CNG ,98 г.в/FIAT SCUDO 220L(2.0 16V) LPG 2003 г.в.
|
Добавлено: Пт Окт 21, 2011 00:02 Заголовок сообщения: |
|
|
у меня на транзите свеча включалось при -5!!!! поэтому я на всякий случай поставил кнопку через обычное реле....ну типа принудиловка....ток там еще в свече была форсуночка....этакий жиклерчик через который подавлась соляра ....так вот ее тож перед зимой абязательно пачисть!!  :
на ивеко была такая же система...
|
|
| Вернуться к началу |
|
 |
7595045 Италомафиози


Возраст: 49 Знак зодиака:  Зарегистрирован: 10.10.2011 Сообщения: 765 Откуда: Ровно
Авто: CITROEN JUMPI 1.6I CNG ,98 г.в/FIAT SCUDO 220L(2.0 16V) LPG 2003 г.в.
|
Добавлено: Пт Окт 21, 2011 00:09 Заголовок сообщения: |
|
|
при силных морозах кнопку держишь и крутишь стартером а в коллекторе сплошное пламя как с автогена ....специально снимал фильтр заглядывал.... а вот если работает штатное реле то как бы по таймеру..начинаешь крутить - а факел тухнет ... при морозах более 20 заводился без проблем правда ездил тогда на тепловозной соляре...   : и батарейку на ночь в тепло ставил так как выезжать приходилось около 5 утра.....а это пик холода....)) :
|
|
| Вернуться к началу |
|
 |
goric Италофан

Возраст: 60 Знак зодиака:  Зарегистрирован: 02.08.2011 Сообщения: 129 Откуда: Львов
Авто: fiat fiorino 2009г 1.3
|
Добавлено: Пт Окт 21, 2011 08:03 Заголовок сообщения: |
|
|
| по сервису свеча включается от -5гр., и продолжает работать в момент запуска двигателя, хотя спираль на приборке погашена, это все понятно, "хочу" схему
|
|
| Вернуться к началу |
|
 |
valek1 Италофан


Возраст: 50 Знак зодиака:  Зарегистрирован: 08.04.2008 Сообщения: 101 Откуда: Незалежна
Авто: Fiat Dukato 2.8JTD
|
Добавлено: Пт Окт 21, 2011 20:53 Заголовок сообщения: |
|
|
goric
В Ducato свеча накала включается уже при первых заморозках (горит примерно 15 сек)
Чем сильнее морозы тем дольше горит ,при минус 20 горит примерно секунд 40......
_________________
 |
|
| Вернуться к началу |
|
 |
Lead Италофан

Возраст: 37 Знак зодиака:  Зарегистрирован: 24.08.2011 Сообщения: 110 Откуда: кривой рог
Авто: FIAT DUKATO 1992-1999-2009
|
Добавлено: Чт Дек 08, 2011 21:16 Заголовок сообщения: |
|
|
| на дукато 99 года включается свича начиная от +4 и ниже по своему засикал
|
|
| Вернуться к началу |
|
 |
alex-lv Италоманьячище


Возраст: 30 Знак зодиака:  Зарегистрирован: 14.09.2009 Сообщения: 1306 Откуда: Львів
Авто: продано
|
|
| Вернуться к началу |
|
 |
|
|
Вы не можете начинать темы Вы не можете отвечать на сообщения Вы не можете редактировать свои сообщения Вы не можете удалять свои сообщения Вы не можете голосовать в опросах Вы не можете присоединять файлы в этом форуме Вы можете скачивать файлы в этом форуме
|
Powered by phpBB © 2001, 2005 phpBB Group
|