 |
Український клуб фанів FIAT / CLUB UCRAINO TIFOSO DELLA FIAT
|
 |
| Предыдущая тема :: Следующая тема |
| Автор |
Сообщение |
epi Италофан

Возраст: 39 Знак зодиака:  Зарегистрирован: 14.04.2011 Сообщения: 160 Откуда: Тернополь
Авто: Scudo 2.0 Bosch EDC 15С2
|
Добавлено: Вс Апр 15, 2012 22:33 Заголовок сообщения: Проблема центральний замок |
|
|
Підкажіть будь ласка, недавно розбирав знімав обшивку з дверок та помітив, що йдуть проводки до замка - тобто є моторчики, але від ключа інша не закривається, можливо який запобіжник
_________________ Cуперечка на форумі — це все одно, що олімпіада серед розумово відсталих. Навіть якщо ти переміг — ти все одно дурак.. (с) Невідомий |
|
| Вернуться к началу |
|
 |
7595045 Италомафиози


Возраст: 49 Знак зодиака:  Зарегистрирован: 10.10.2011 Сообщения: 765 Откуда: Ровно
Авто: CITROEN JUMPI 1.6I CNG ,98 г.в/FIAT SCUDO 220L(2.0 16V) LPG 2003 г.в.
|
Добавлено: Пн Апр 16, 2012 02:27 Заголовок сообщения: |
|
|
| для начала ....проверь батарейку....
|
|
| Вернуться к началу |
|
 |
epi Италофан

Возраст: 39 Знак зодиака:  Зарегистрирован: 14.04.2011 Сообщения: 160 Откуда: Тернополь
Авто: Scudo 2.0 Bosch EDC 15С2
|
Добавлено: Пн Апр 16, 2012 17:32 Заголовок сообщения: |
|
|
| 7595045 писал(а): | | для начала ....проверь батарейку.... |
брилка нет)))
_________________ Cуперечка на форумі — це все одно, що олімпіада серед розумово відсталих. Навіть якщо ти переміг — ти все одно дурак.. (с) Невідомий |
|
| Вернуться к началу |
|
 |
7595045 Италомафиози


Возраст: 49 Знак зодиака:  Зарегистрирован: 10.10.2011 Сообщения: 765 Откуда: Ровно
Авто: CITROEN JUMPI 1.6I CNG ,98 г.в/FIAT SCUDO 220L(2.0 16V) LPG 2003 г.в.
|
Добавлено: Чт Апр 19, 2012 20:08 Заголовок сообщения: |
|
|
проводки могут идти и на концевики....это в том случае когда их нет на стойке двери...а если все таки моторчики ессть то попробуй подать питание на него, при смене полярности происходит обратное действие...и еще...
....на управляющий замок не может идти 2 проводка...как вариант пройтись по проводке и посмотреть где стоит блок управления
....опять же при условии что это моторчики а не концевики...
|
|
| Вернуться к началу |
|
 |
Вітя Италоманьячище


Возраст: 37 Знак зодиака:  Зарегистрирован: 17.02.2012 Сообщения: 2024 Откуда: Івано-Франківськ
Авто: Citroen Jumpy 2008p 2.0HDI 120
|
Добавлено: Чт Апр 19, 2012 20:42 Заголовок сообщения: |
|
|
Візуально замки ідентичні, тільки в централці на замку є штекерок під фішку(4 чи 5 вмходів) і вся різниця, універсальний моторчик тіль на задніх розпашонках і відсувній дверках
_________________ Авторозборка
Fiat Scudo, Ulysse, Doblo
Peugeot Expert, 806, 407, 307, 206, 607
Сitroen Jumpy, Evasion
067-344-81-21
095-754-53-56
http://fran-service.com.ua/ |
|
| Вернуться к началу |
|
 |
epi Италофан

Возраст: 39 Знак зодиака:  Зарегистрирован: 14.04.2011 Сообщения: 160 Откуда: Тернополь
Авто: Scudo 2.0 Bosch EDC 15С2
|
Добавлено: Пт Апр 20, 2012 09:25 Заголовок сообщения: |
|
|
| Вітя писал(а): | | Візуально замки ідентичні, тільки в централці на замку є штекерок під фішку(4 чи 5 вмходів) і вся різниця, універсальний моторчик тіль на задніх розпашонках і відсувній дверках |
фішка з декількома проводками - йде прямо до замка в середині
_________________ Cуперечка на форумі — це все одно, що олімпіада серед розумово відсталих. Навіть якщо ти переміг — ти все одно дурак.. (с) Невідомий |
|
| Вернуться к началу |
|
 |
7595045 Италомафиози


Возраст: 49 Знак зодиака:  Зарегистрирован: 10.10.2011 Сообщения: 765 Откуда: Ровно
Авто: CITROEN JUMPI 1.6I CNG ,98 г.в/FIAT SCUDO 220L(2.0 16V) LPG 2003 г.в.
|
Добавлено: Пт Апр 20, 2012 21:12 Заголовок сообщения: |
|
|
| ...давай фото....
|
|
| Вернуться к началу |
|
 |
Olegs Италомафиози

Возраст: 57 Знак зодиака:  Зарегистрирован: 24.11.2012 Сообщения: 578 Откуда: Житомир, Украина
Авто: Fiat Scudo D9B 1999-продан, 2.0JTD - махнул на Renault Kangoo2
|
Добавлено: Вт Сен 23, 2014 16:23 Заголовок сообщения: |
|
|
| Подскажите, пожалуйста, кто в курсе : перестал нормально работать центральный замок(ЦЗ). Пульта родного у меня нет, но ЦЗ вроде заводской. Управляется с пульта сигналки и при повороте ключа в передних дверях. Проблема такая - нажимаешь кнопку закрытия на пульте сигнализации(или нажимаешь кнопку на двери), замки срабатывают на закрытие, но через долю секунды происходит их самопроизвольное открытие. Т.е. машину практически нельзя закрыть. Нюанс - кнопка на водительской двери перестала влиять на срабатывание ЦЗ - т.е. её можно нажать(или закрыть дверь ключем) и водительская дверь закроется, но остальные двери не закрываются. Получается, блок ЦЗ не видит закрытия водительской двери. Такое чувство, что перестал работать какой то контакт или концевик на водительской двери. Куда смотреть в первую очередь? Тяжело ездить без возможности закрыть машину в наше время.
|
|
| Вернуться к началу |
|
 |
AndrewR Италоманьячище


Возраст: 52 Знак зодиака:  Зарегистрирован: 18.03.2013 Сообщения: 1812 Откуда: Диканька
Авто: Tipo 1.6 '88 (149C2.046, GM Delco SPI, пропан-2)
|
Добавлено: Вт Сен 23, 2014 16:32 Заголовок сообщения: |
|
|
| Olegs писал(а): | | Такое чувство, что перестал работать какой то контакт или концевик на водительской двери. Куда смотреть в первую очередь? | Правильное чувство. Вот этот контакт и смотреть и починять.
|
|
| Вернуться к началу |
|
 |
stamat11 Италомафиози


Возраст: 54 Знак зодиака:  Зарегистрирован: 09.11.2011 Сообщения: 556 Откуда: Доманівка, Миколаївська обл.
Авто: Citroen Jumpy 1,9D, 2001г.в
|
Добавлено: Вт Сен 23, 2014 19:51 Заголовок сообщения: |
|
|
Olegs
поменяй привод ЦЗ в водительской двери, он мог навернуться...
_________________ Мы ничего не раздаем с такой щедростью, как советы.(с) Франсуа де Ларошфуко
095-888-31-80 |
|
| Вернуться к началу |
|
 |
stamat11 Италомафиози


Возраст: 54 Знак зодиака:  Зарегистрирован: 09.11.2011 Сообщения: 556 Откуда: Доманівка, Миколаївська обл.
Авто: Citroen Jumpy 1,9D, 2001г.в
|
Добавлено: Вт Сен 23, 2014 19:55 Заголовок сообщения: |
|
|
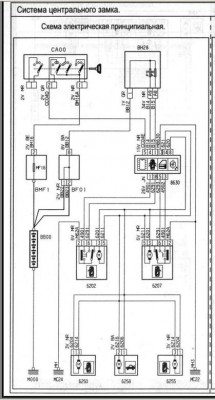
вот схема ЦЗ...
_________________ Мы ничего не раздаем с такой щедростью, как советы.(с) Франсуа де Ларошфуко
095-888-31-80 |
|
| Вернуться к началу |
|
 |
Olegs Италомафиози

Возраст: 57 Знак зодиака:  Зарегистрирован: 24.11.2012 Сообщения: 578 Откуда: Житомир, Украина
Авто: Fiat Scudo D9B 1999-продан, 2.0JTD - махнул на Renault Kangoo2
|
Добавлено: Вт Сен 23, 2014 21:35 Заголовок сообщения: |
|
|
AndrewR
Спасибо! Как к нему лучше добраться? Точнее, последовательность разборки где глянуть, не подскажете? Обшивку двери снял, оторвал край прорезиненной ткани и задумался, с чего начать, где тот контакт...
stamat11
Спасибо, что ткнули в нужную схему! Но привод, похоже, рабочий, т.к. нажатие кнопки правой двери приводит к закрытию всех замков(и замка левой проблемной двери тоже ), но тут же их все и открывает. Если левый замок был закрыт кнопкой двери или ключом, то попытка закрыть ЦЗ пультом приводит к закрытию-открытию всех замков.
|
|
| Вернуться к началу |
|
 |
AndrewR Италоманьячище


Возраст: 52 Знак зодиака:  Зарегистрирован: 18.03.2013 Сообщения: 1812 Откуда: Диканька
Авто: Tipo 1.6 '88 (149C2.046, GM Delco SPI, пропан-2)
|
Добавлено: Вт Сен 23, 2014 21:48 Заголовок сообщения: |
|
|
Olegs, не подскажу. Скудо я ещё не разбирал... Скорее всего - в корпусе самого замка. Сколько проводов/разъёмов к нему идёт?
stamat11, привод не при чём. ЦЗ опускает все привода, проверяет концевики на дверях, видит, что какая-то дверь открыта (Olegs, кстати, проблема может быть не только в водительской двери) и поднимает все привода.
|
|
| Вернуться к началу |
|
 |
Olegs Италомафиози

Возраст: 57 Знак зодиака:  Зарегистрирован: 24.11.2012 Сообщения: 578 Откуда: Житомир, Украина
Авто: Fiat Scudo D9B 1999-продан, 2.0JTD - махнул на Renault Kangoo2
|
Добавлено: Вт Сен 23, 2014 22:03 Заголовок сообщения: |
|
|
Вроде 5 проводов - разъем прямо на замке. Да и по эл.схеме видно-5 контактов - устройство №6202. Завтра отсоединю фишку и прозвоню замок. По логике изображения контактов замка на схеме, при нажатии кнопки один выключатель(контакты 1-2) должен разомкнуться, а второй (контакты 6-2) замкнуться ?
| Описание: |
|
| Размер: |
67.59 KB |
| Просмотрено: |
3766 раз(а) |

|
|
|
| Вернуться к началу |
|
 |
AndrewR Италоманьячище


Возраст: 52 Знак зодиака:  Зарегистрирован: 18.03.2013 Сообщения: 1812 Откуда: Диканька
Авто: Tipo 1.6 '88 (149C2.046, GM Delco SPI, пропан-2)
|
Добавлено: Вт Сен 23, 2014 22:34 Заголовок сообщения: |
|
|
| Не совсем. Один контакт привязан к кнопке блокирования замка, а второй - к концевику закрытой двери. Т.е. один замыкается/размыкается при таскании "пимочки" на двери, а второй - при захлопнутой/открытой двери. И вот этот второй, похоже и выделывается.
|
|
| Вернуться к началу |
|
 |
|
|
Вы не можете начинать темы Вы не можете отвечать на сообщения Вы не можете редактировать свои сообщения Вы не можете удалять свои сообщения Вы не можете голосовать в опросах Вы не можете присоединять файлы в этом форуме Вы можете скачивать файлы в этом форуме
|
Powered by phpBB © 2001, 2005 phpBB Group
|