 |
Український клуб фанів FIAT / CLUB UCRAINO TIFOSO DELLA FIAT
|
 |
| Предыдущая тема :: Следующая тема |
| Автор |
Сообщение |
lad_winner Amico

Возраст: 77 Знак зодиака:  Зарегистрирован: 19.08.2011 Сообщения: 7 Откуда: Ладыжин
Авто: Fiat Scudo 2005г. 2.0 JTD
|
Добавлено: Чт Июн 06, 2013 09:28 Заголовок сообщения: Відсутні +12 на OBDII |
|
|
| Шановні добродії!! На 16 контакті немає 12V. Потрібна схема. Може у кого Є буду вдячний за допомогу. Скудик 2005 року.
|
|
| Вернуться к началу |
|
 |
teofil Италомафиози

Возраст: 57 Знак зодиака:  Зарегистрирован: 31.12.2011 Сообщения: 596 Откуда: Львів
Авто: Scudo SX 2.0JTD 8v 80kW 2006
|
Добавлено: Чт Июн 06, 2013 14:02 Заголовок сообщения: Re: Відсутні +12 на OBDII |
|
|
| lad_winner писал(а): | | Шановні добродії!! На 16 контакті немає 12V. Потрібна схема. Може у кого Є буду вдячний за допомогу. Скудик 2005 року. |
Дай мило на укр.нет - скину Scudo Work manual 1995-2006 - тут всі схеми з розбивкою по двигунах.
P.S. Заповнюй профіль повністю - двигун, потужність, тип.
|
|
| Вернуться к началу |
|
 |
teofil Италомафиози

Возраст: 57 Знак зодиака:  Зарегистрирован: 31.12.2011 Сообщения: 596 Откуда: Львів
Авто: Scudo SX 2.0JTD 8v 80kW 2006
|
Добавлено: Чт Июн 06, 2013 18:22 Заголовок сообщения: |
|
|
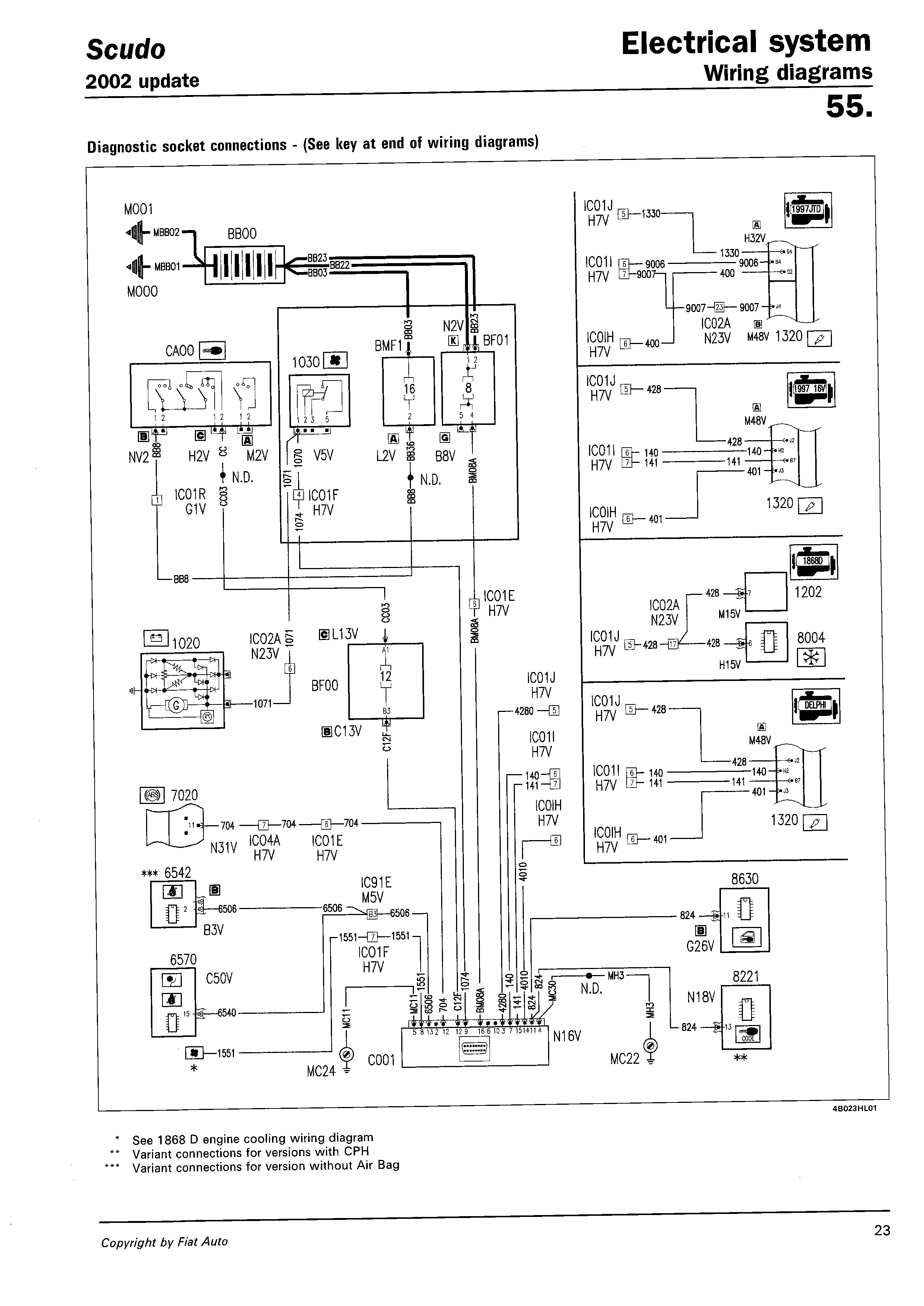
Ось схема для 4-х різних двигунів з 2002 року - новішої у "Scudo Work manual 1995-2006" немає. 12 В подається з запобіжника F8 на 20 ампер з блоку запобіжників під капотом - стоїть в лівому верхньому куті.
| Описание: |
|
| Размер: |
134.77 KB |
| Просмотрено: |
375 раз(а) |

|
| Описание: |
|
| Размер: |
104.75 KB |
| Просмотрено: |
382 раз(а) |

|
| Описание: |
|
| Размер: |
456.19 KB |
| Просмотрено: |
329 раз(а) |

|
|
|
| Вернуться к началу |
|
 |
lad_winner Amico

Возраст: 77 Знак зодиака:  Зарегистрирован: 19.08.2011 Сообщения: 7 Откуда: Ладыжин
Авто: Fiat Scudo 2005г. 2.0 JTD
|
Добавлено: Чт Июн 06, 2013 19:56 Заголовок сообщения: |
|
|
teofil
Дякую за скани.
amcsh@ukr.net
Схеми прошу на мило.
|
|
| Вернуться к началу |
|
 |
teofil Италомафиози

Возраст: 57 Знак зодиака:  Зарегистрирован: 31.12.2011 Сообщения: 596 Откуда: Львів
Авто: Scudo SX 2.0JTD 8v 80kW 2006
|
Добавлено: Чт Июн 06, 2013 20:02 Заголовок сообщения: |
|
|
| lad_winner писал(а): | teofilДякую за скани.
amcsh@ukr.net Схеми прошу на мило. |
Качай + ще кілька книжок
|
|
| Вернуться к началу |
|
 |
lad_winner Amico

Возраст: 77 Знак зодиака:  Зарегистрирован: 19.08.2011 Сообщения: 7 Откуда: Ладыжин
Авто: Fiat Scudo 2005г. 2.0 JTD
|
Добавлено: Чт Июн 06, 2013 22:56 Заголовок сообщения: |
|
|
teofil
Шановний, дуже дякую, є з чим працювати. Завтра пошукаю.
|
|
| Вернуться к началу |
|
 |
|
|
Вы не можете начинать темы Вы не можете отвечать на сообщения Вы не можете редактировать свои сообщения Вы не можете удалять свои сообщения Вы не можете голосовать в опросах Вы не можете присоединять файлы в этом форуме Вы можете скачивать файлы в этом форуме
|
Powered by phpBB © 2001, 2005 phpBB Group
|