 |
Український клуб фанів FIAT / CLUB UCRAINO TIFOSO DELLA FIAT
|
 |
| Предыдущая тема :: Следующая тема |
| Автор |
Сообщение |
АНДРЕЙ ПАТИЧУК Amico

Возраст: 44 Знак зодиака:  Зарегистрирован: 03.05.2012 Сообщения: 1 Откуда: РОВНО
Авто: -
|
Добавлено: Чт Май 03, 2012 15:41 Заголовок сообщения: ПРОБЛЕМА С ВНУТРИСАЛОННЫМ СВЕТОМ |
|
|
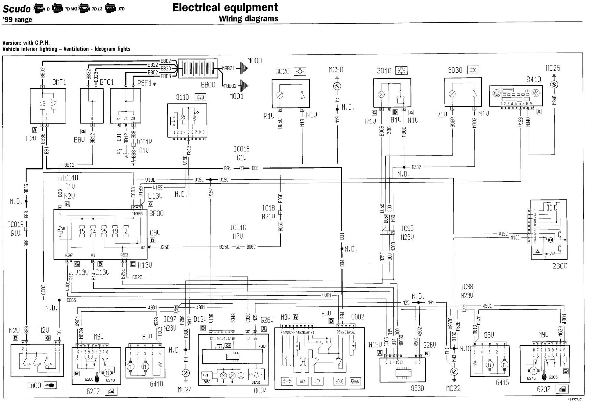
| ФИАТ СКУДО 2002 2,0 JTD ГОРИТ ПЕДОХРАНИТЕЛЬ НА РАДИО,СВЕТ В САЛОНЕ,ПОМОГИТЕ СХЕМОЙ И ЕЩЕ ГДЕ НАХОДИТСЯ БЛОК УПРАВЛЕНИЯ СВЕТОМ В САЛОНЕ(ПЛАВНОЕ ГАШЕНИЕ)
|
|
| Вернуться к началу |
|
 |
Vladimir TV Италомафиози


Возраст: 52 Знак зодиака:  Зарегистрирован: 25.07.2011 Сообщения: 1071 Откуда: Украина
Авто: Peugeot Expert, 2004 (2,0 HDI), RHX
|
Добавлено: Чт Май 03, 2012 18:58 Заголовок сообщения: |
|
|
Попробуй эти посмотреть:
| Описание: |
|
| Размер: |
75.82 KB |
| Просмотрено: |
1258 раз(а) |

|
| Описание: |
|
| Размер: |
88.87 KB |
| Просмотрено: |
1336 раз(а) |

|
|
|
| Вернуться к началу |
|
 |
alex-lv Италоманьячище


Возраст: 30 Знак зодиака:  Зарегистрирован: 14.09.2009 Сообщения: 1306 Откуда: Львів
Авто: продано
|
Добавлено: Чт Май 03, 2012 20:31 Заголовок сообщения: |
|
|
| Описание: |
|
| Размер: |
333.55 KB |
| Просмотрено: |
898 раз(а) |

|
| Описание: |
|
| Размер: |
397.81 KB |
| Просмотрено: |
1085 раз(а) |

|
_________________ 0б77бб9119 |
|
| Вернуться к началу |
|
 |
ДімООН Amico


Возраст: 42 Знак зодиака:  Зарегистрирован: 28.08.2013 Сообщения: 25 Откуда: Рівне
Авто: Fiat Scudo 1998 1.9D
|
Добавлено: Ср Ноя 20, 2013 18:52 Заголовок сообщения: |
|
|
Скудо 98 р. груз Вирішив підключити передній плафон салону від пасата В3, оскільки не було в штатному третього положення - все викл. але виявилось що в пасаті від дверей приходить мінус, а в мене від дверей на плафон приходить плюс, тобто в плафоні три провода - 1 постійний мінус, 2 постійний плюс та 3 плюс при відкритих дверях, може в мене з схемою не то? порадьте
_________________ Курить не брошу но пить буду |
|
| Вернуться к началу |
|
 |
SabitofF Италомафиози


Возраст: 38 Знак зодиака:  Зарегистрирован: 27.06.2012 Сообщения: 545 Откуда: Винница
Авто: Citroen Jumpy 2005 г.в., 1.9TD, Bosch
|
Добавлено: Чт Ноя 21, 2013 02:09 Заголовок сообщения: |
|
|
Все верно со схемой
минус и плюс всегда должны быть для включения плафона,
_________________ Коняга Виталик
+38 (066) 161-10-91 |
|
| Вернуться к началу |
|
 |
ДімООН Amico


Возраст: 42 Знак зодиака:  Зарегистрирован: 28.08.2013 Сообщения: 25 Откуда: Рівне
Авто: Fiat Scudo 1998 1.9D
|
Добавлено: Чт Ноя 21, 2013 09:25 Заголовок сообщения: |
|
|
Оскільки схеми підключення відсутні - пішов експериментальним шляхом.
В плафоні пасата В3:
31 - постійний мінус
30 - постійний плюс
ТК - мінус від кінцевиків дверей
15 - плюс при включенні запалювання
Щоб всунути плафон в Scudo:
31 в мене є
30 в мене є
ТК - взяти постійний мінус та підключити його через тиристор, який буде активовувати плюс від кінцевиків дверей
15 - протягти від прикурювача, або замка запалювання.
Чи буде така схема працювати? який необхідно тиристор та звідки краще взяти + запалювання
| Описание: |
|
| Размер: |
89.77 KB |
| Просмотрено: |
526 раз(а) |

|
_________________ Курить не брошу но пить буду |
|
| Вернуться к началу |
|
 |
Александр Васильевич Италоманьячище

Возраст: 39 Знак зодиака:  Зарегистрирован: 21.05.2007 Сообщения: 17351 Откуда: Одеса
Авто: Фіат Сієна 1.2
|
Добавлено: Чт Ноя 21, 2013 09:39 Заголовок сообщения: |
|
|
Рядовой и обычный тИристор имеет дурную привычку- его по управляющему входу открыть можно, но запереть потом уже нельзя. Т.е. сняв сигнал с УЭ ток течь будет постоянно, пока не разорвете цепь анода или катода.
_________________ Це не набиття постів, це просто моя думка. |
|
| Вернуться к началу |
|
 |
ДімООН Amico


Возраст: 42 Знак зодиака:  Зарегистрирован: 28.08.2013 Сообщения: 25 Откуда: Рівне
Авто: Fiat Scudo 1998 1.9D
|
Добавлено: Чт Ноя 21, 2013 09:44 Заголовок сообщения: |
|
|
І що робити, може прокинути нові проводи від кінцевиків? чи якусь фігню вліпити, яка буде роботи пульсуючу напругу через тиристор?
_________________ Курить не брошу но пить буду |
|
| Вернуться к началу |
|
 |
zheneva Италофан


Возраст: 48 Знак зодиака:  Зарегистрирован: 28.02.2011 Сообщения: 119 Откуда: Рівне
Авто: Peugeot Expert 2.0 HDI 2005р.
|
Добавлено: Чт Ноя 21, 2013 14:02 Заголовок сообщения: |
|
|
ДімООН
Ви напевне десь помилились, на схемах по скудо з кінцевиків приходить мінус, з блоком комфорту чи без нього.
Як у вас гасне світло в салоні, плавно чи зразу вимикається при закриванні дверей? Яка проводка біля плафону, заводська чи самопал?
Як працював старий плафон? (можна фото старого плафона?)
Можливо попередній власник зробив блок плавного гасіння світла і через це у вас іде плюс.
|
|
| Вернуться к началу |
|
 |
ДімООН Amico


Возраст: 42 Знак зодиака:  Зарегистрирован: 28.08.2013 Сообщения: 25 Откуда: Рівне
Авто: Fiat Scudo 1998 1.9D
|
Добавлено: Чт Ноя 21, 2013 14:43 Заголовок сообщения: |
|
|
Світло вимикається одразу, проводка оригінальна, фото плафона не моє - в мене лампочка, а так все один в один - в мене один контакт на лампочці - постійний мінус, інший контакт лампочки плюс з дверей - на лампочці, та постійний плюс який перемикається нахилом самого плафона (скла), тобто при відкритих дверях - завжди світиться, при закритих - можна включити.Виключити при відкритих дверях - неможливо! що і заставило взятись за ці плафони.
| Описание: |
|
| Размер: |
135.46 KB |
| Просмотрено: |
444 раз(а) |

|
_________________ Курить не брошу но пить буду |
|
| Вернуться к началу |
|
 |
ДімООН Amico


Возраст: 42 Знак зодиака:  Зарегистрирован: 28.08.2013 Сообщения: 25 Откуда: Рівне
Авто: Fiat Scudo 1998 1.9D
|
Добавлено: Чт Ноя 21, 2013 14:46 Заголовок сообщения: |
|
|
Замість тиристора напевне вліплю реле на 12В.
_________________ Курить не брошу но пить буду |
|
| Вернуться к началу |
|
 |
ДімООН Amico


Возраст: 42 Знак зодиака:  Зарегистрирован: 28.08.2013 Сообщения: 25 Откуда: Рівне
Авто: Fiat Scudo 1998 1.9D
|
Добавлено: Чт Ноя 21, 2013 17:05 Заголовок сообщения: |
|
|
Розписав контакти плафона на фото
| Описание: |
|
| Размер: |
80.96 KB |
| Просмотрено: |
674 раз(а) |

|
_________________ Курить не брошу но пить буду |
|
| Вернуться к началу |
|
 |
zheneva Италофан


Возраст: 48 Знак зодиака:  Зарегистрирован: 28.02.2011 Сообщения: 119 Откуда: Рівне
Авто: Peugeot Expert 2.0 HDI 2005р.
|
Добавлено: Чт Ноя 21, 2013 17:40 Заголовок сообщения: |
|
|
ДімООН
У вас так як на фото три проводи, червоний, чорний і білий(чи сірий) ? (фішки мав на увазі)
Последний раз редактировалось: zheneva (Чт Ноя 21, 2013 18:07), всего редактировалось 1 раз |
|
| Вернуться к началу |
|
 |
zheneva Италофан


Возраст: 48 Знак зодиака:  Зарегистрирован: 28.02.2011 Сообщения: 119 Откуда: Рівне
Авто: Peugeot Expert 2.0 HDI 2005р.
|
Добавлено: Чт Ноя 21, 2013 17:56 Заголовок сообщения: |
|
|
ДімООН
Як що да то:
Червоний - постійний плюс
Чорний - постійний мінус
Білий - мінус від кінцевиків (так в мене)
Не плутайте плюс і мінус, подивіться уважно, на вашому фото плюс світлодіодної лєнти підключений до червоної фішки, а ви туда намалювали мінус.
Прозвоніть уважно тестером чи простою лампочкою на 12в.
|
|
| Вернуться к началу |
|
 |
zheneva Италофан


Возраст: 48 Знак зодиака:  Зарегистрирован: 28.02.2011 Сообщения: 119 Откуда: Рівне
Авто: Peugeot Expert 2.0 HDI 2005р.
|
Добавлено: Чт Ноя 21, 2013 18:15 Заголовок сообщения: |
|
|
| ДімООН писал(а): | | Світло вимикається одразу, проводка оригінальна, |
Тоді це ваша схема
| Описание: |
|
| Размер: |
75.82 KB |
| Просмотрено: |
560 раз(а) |

|
|
|
| Вернуться к началу |
|
 |
|
|
Вы не можете начинать темы Вы не можете отвечать на сообщения Вы не можете редактировать свои сообщения Вы не можете удалять свои сообщения Вы не можете голосовать в опросах Вы не можете присоединять файлы в этом форуме Вы можете скачивать файлы в этом форуме
|
Powered by phpBB © 2001, 2005 phpBB Group
|