 |
Український клуб фанів FIAT / CLUB UCRAINO TIFOSO DELLA FIAT
|
 |
| Предыдущая тема :: Следующая тема |
| Автор |
Сообщение |
Djfj Италофан


Возраст: 43 Знак зодиака:  Зарегистрирован: 03.05.2007 Сообщения: 300 Откуда: Tver, Rus
Авто: Fiat Punto 188 1.2 8v 60hp + GP 1.4 77hp
|
Добавлено: Пт Фев 08, 2008 16:29 Заголовок сообщения: |
|
|
feel2punto
а че ты его снимал??
_________________ Fiat Punto 188 1.2 8v 60hp + GP 1.4 8v 77hp
 |
|
| Вернуться к началу |
|
 |
Евгений Сергеевич Италофан


Возраст: 47 Знак зодиака:  Зарегистрирован: 13.11.2007 Сообщения: 241 Откуда: Одесса
Авто: вээриксэстиай
|
Добавлено: Пт Фев 08, 2008 19:16 Заголовок сообщения: |
|
|
у меня Punto и у меня одна скорость и машина с кондеем
_________________ la passione ci guida |
|
| Вернуться к началу |
|
 |
feel2punto Италофан


Возраст: 45 Знак зодиака:  Зарегистрирован: 19.12.2007 Сообщения: 115 Откуда: РОССИЯ-РЖЕВ
Авто: FIAT PUNTO-2 2002 г.
|
Добавлено: Пт Фев 08, 2008 21:02 Заголовок сообщения: |
|
|
У МЕНЯ ПУСТОЕ ОКОШКО НА САМОЙ РАМКЕ КРЕПЛЕНИЯ КАРЛСОНА,КАК DIN ГОВОРИТ ПОХОДУ ЭТО И ЕСТЬ МЕСТО КРЕПЛЕНИЯ РЕЗИСТОРА . А ВЕНТ ДУЛ ВО ВСЮ(ТЕПЕРЬ СТОИТ ОТ ДЕВЯТКИ) P.S. У МЕНЯ НЕТ КОНДЕЯ...
_________________
 |
|
| Вернуться к началу |
|
 |
feel2punto Италофан


Возраст: 45 Знак зодиака:  Зарегистрирован: 19.12.2007 Сообщения: 115 Откуда: РОССИЯ-РЖЕВ
Авто: FIAT PUNTO-2 2002 г.
|
Добавлено: Сб Фев 09, 2008 10:55 Заголовок сообщения: |
|
|
Djfj
вент стал визжать ужасно,за новый попросили 140 баков,решил воткнуть девятошный
_________________
 |
|
| Вернуться к началу |
|
 |
Aleksei Amico


Возраст: 53 Знак зодиака:  Зарегистрирован: 01.02.2008 Сообщения: 33 Откуда: Israel
Авто: Fiat pynto2002
|
Добавлено: Сб Фев 09, 2008 17:21 Заголовок сообщения: |
|
|
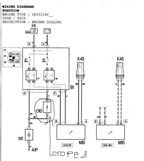
Спасибо всем всё нашёл причину сгорела спираль на 010 по схеме оно стояло как раз в окошке около вентилятора
| Описание: |
|
| Размер: |
31.27 KB |
| Просмотрено: |
374 раз(а) |

|
_________________ Скуп : Aleksej |
|
| Вернуться к началу |
|
 |
Djfj Италофан


Возраст: 43 Знак зодиака:  Зарегистрирован: 03.05.2007 Сообщения: 300 Откуда: Tver, Rus
Авто: Fiat Punto 188 1.2 8v 60hp + GP 1.4 77hp
|
Добавлено: Пн Фев 11, 2008 10:47 Заголовок сообщения: |
|
|
feel2punto
как встал??
_________________ Fiat Punto 188 1.2 8v 60hp + GP 1.4 8v 77hp
 |
|
| Вернуться к началу |
|
 |
Djfj Италофан


Возраст: 43 Знак зодиака:  Зарегистрирован: 03.05.2007 Сообщения: 300 Откуда: Tver, Rus
Авто: Fiat Punto 188 1.2 8v 60hp + GP 1.4 77hp
|
Добавлено: Пн Фев 11, 2008 10:49 Заголовок сообщения: |
|
|
Aleksei
это и есть резистор
_________________ Fiat Punto 188 1.2 8v 60hp + GP 1.4 8v 77hp
 |
|
| Вернуться к началу |
|
 |
Aleksei Amico


Возраст: 53 Знак зодиака:  Зарегистрирован: 01.02.2008 Сообщения: 33 Откуда: Israel
Авто: Fiat pynto2002
|
Добавлено: Пн Фев 11, 2008 15:01 Заголовок сообщения: |
|
|
Да он и регулирует скорость вентилятора без него вентилятор работает только на больших оборотах
_________________ Скуп : Aleksej |
|
| Вернуться к началу |
|
 |
Romko Италоманьячище


Возраст: 44 Знак зодиака:  Зарегистрирован: 25.07.2006 Сообщения: 3653 Откуда: Львів
Авто: Cherokee KL 3.2 4*4 Limited; Mito 135 TCT
|
Добавлено: Пн Фев 11, 2008 16:42 Заголовок сообщения: |
|
|
я у себя выкинул нафиг этот термопредохранитель, ибо чуть 2 раза машину не перегрел...глючил, зараза, аналогично как пишет топикстартер..вентилятор то включался то не включался
_________________ Слава Україні!! |
|
| Вернуться к началу |
|
 |
Aleksei Amico


Возраст: 53 Знак зодиака:  Зарегистрирован: 01.02.2008 Сообщения: 33 Откуда: Israel
Авто: Fiat pynto2002
|
Добавлено: Пн Фев 11, 2008 17:08 Заголовок сообщения: |
|
|
| Romko писал(а): | | я у себя выкинул нафиг этот термопредохранитель, ибо чуть 2 раза машину не перегрел...глючил, зараза, аналогично как пишет топикстартер..вентилятор то включался то не включался | Я не думаю что это правильно с таким режимом вентилятор сгорит
_________________ Скуп : Aleksej |
|
| Вернуться к началу |
|
 |
Romko Италоманьячище


Возраст: 44 Знак зодиака:  Зарегистрирован: 25.07.2006 Сообщения: 3653 Откуда: Львів
Авто: Cherokee KL 3.2 4*4 Limited; Mito 135 TCT
|
Добавлено: Пн Фев 11, 2008 17:26 Заголовок сообщения: |
|
|
уже пол года катаюсь и еще не згорел (есть еще плавкий предохранитель карлсона) ...но уже подумываю закоротить только термопредохранитель а резистор вернуть в цепь
_________________ Слава Україні!! |
|
| Вернуться к началу |
|
 |
feel2punto Италофан


Возраст: 45 Знак зодиака:  Зарегистрирован: 19.12.2007 Сообщения: 115 Откуда: РОССИЯ-РЖЕВ
Авто: FIAT PUNTO-2 2002 г.
|
Добавлено: Пн Фев 11, 2008 20:53 Заголовок сообщения: |
|
|
Djfj
за час работы и полторашку на двоих , когда понадобится ,опишу подробно
p.s у чувакка на крайслере вояжоре такой же стоит..
_________________
 |
|
| Вернуться к началу |
|
 |
Шустрик Италомафиози

Возраст: 61 Знак зодиака:  Зарегистрирован: 28.03.2007 Сообщения: 768 Откуда: Киев (Дарница)
Авто: FIAT Punto II 02г. 1.2 8кл.
|
Добавлено: Чт Авг 27, 2009 18:30 Заголовок сообщения: |
|
|
Что-бы тем неплодить, вкину сюда.
Вообщем датчик (на приборке) температуры двига начал исполнять непонятку. За одну поездку (30 км) по городу исполнил следущее. несколько раз стрелка стала вертикально (до конца) и загорелась красн. лампа. Раза 4-е еще подымалась от метки нормы (92 град.) в половину до макс. Притом подъемы какие-то странные, редко сначала среднеплавно, а потом резко вверх, а то и сразу без разгона за облака (красн.лампа). И опускалась таким же макаром, с красной почти сразу в норму. Если правильно понимаю физику, то жидкость так ненагревается и соответственно неохлажд. Да и если память неизменяет, то при макс. тем-ре через выпускной клапан должен валить пар (а ниче такого нет). Останавливался, смотрел карлсон крутить (вроде и на приличной скорости). Когда включался и выключался (время) заметить трудно, ибо сечет глушак и из-за шума неслышно. До этого вообще неприпомню когда стрелка двигалась дальше нормы (если и было, то максим. на пару градусов), а тут такое.
Я так понимаю, вопрос наверное по электрич. части (типа контактов и все такое). Есть какие-то мнения, куда копать
_________________ Знания преумножают печаль |
|
| Вернуться к началу |
|
 |
Master Почетный кидала

Возраст: 38 Знак зодиака:  Зарегистрирован: 12.10.2006 Сообщения: 7747 Откуда: Киев
Авто: VW Transporter T5 2.5TDI 2007гв,Fiat Tempra 1.9TDs DGT+clima 96г.в(бешеный трактор)
|
Добавлено: Чт Авг 27, 2009 18:42 Заголовок сообщения: |
|
|
Резко температура не может подниматся без признаков кипения,похоже что датчик дурит
_________________ Безумие-это наш запасной Выход!!!©Street NRG
VW Transporter T5 2.5TDI 2007гв(174л.с)(большoй Икарус)
Fiat Tempra 1.6 ie=>Fiat Tempra 1.9TDs DGT+clima,96г.в(TURBO трактор)
067 763 30 38 |
|
| Вернуться к началу |
|
 |
Шустрик Италомафиози

Возраст: 61 Знак зодиака:  Зарегистрирован: 28.03.2007 Сообщения: 768 Откуда: Киев (Дарница)
Авто: FIAT Punto II 02г. 1.2 8кл.
|
Добавлено: Чт Авг 27, 2009 18:51 Заголовок сообщения: |
|
|
| Master писал(а): | | Резко температура не может подниматся без признаков кипения,похоже что датчик дурит | Ну в принципе, тоже так думаю, вопрос в том что за датчик, где находится и пути решения (может типа контакты зачистить, так это и сам смогу )
_________________ Знания преумножают печаль |
|
| Вернуться к началу |
|
 |
|
|
Вы не можете начинать темы Вы не можете отвечать на сообщения Вы не можете редактировать свои сообщения Вы не можете удалять свои сообщения Вы не можете голосовать в опросах Вы не можете присоединять файлы в этом форуме Вы можете скачивать файлы в этом форуме
|
Powered by phpBB © 2001, 2005 phpBB Group
|