Сайт Українського клуба фанів FIAT Український клуб фанів FIAT / CLUB UCRAINO TIFOSO DELLA FIAT

 
ФотогалереяФотогалерея   FAQFAQ   ПоискПоиск   ПользователиПользователи   ГруппыГруппы   РегистрацияРегистрация 
 ПрофильПрофиль   Войти и проверить личные сообщенияВойти и проверить личные сообщения   ВходВход 

Плохо заводится FIAT SCUDO 20 JTD
На страницу Пред.  1, 2, 3, 4  След.
 
Начать новую тему   Ответить на тему    Список форумов Український клуб фанів FIAT / CLUB UCRAINO TIFOSO DELLA FIAT -> Мінівени, мікроавтобуси (FIAT Scudo, FIAT Ducato, FIAT Ulysse)
Предыдущая тема :: Следующая тема  
Автор Сообщение
eduard_ua
Италофан


Италофан

Возраст: 52
Знак зодиака: Дева
Зарегистрирован: 29.10.2011
Сообщения: 129
Откуда: Никополь

Авто: Peugeot Expert

СообщениеДобавлено: Вс Дек 11, 2011 16:42    Заголовок сообщения: Ответить с цитатой

sahavlad писал(а):
eduard_ua писал(а):
EVGEN78 писал(а):
eduard_ua
andriy-qj
А как на счет свечи накала на панеле?Сколько горит?
При плюсовой не горит, но чем ниже температура тем дольше горит накал(несколько сикунд при -10 -15) заводится с первого раза. Я стараюсь в сильный мороз прогревать свечи дважды

и обязательно выжимать сцепу
ДА!
Вернуться к началу
Посмотреть профиль Отправить личное сообщение
Капитошка
Amico


Amico

Возраст: 47
Знак зодиака: Водолей
Зарегистрирован: 12.12.2011
Сообщения: 6
Откуда: Ровно

Авто: ПЕжо експерт 1.9д теперь Фиат Дукато 2.8jtd

СообщениеДобавлено: Пн Дек 12, 2011 19:19    Заголовок сообщения: Re: Плохо заводится FIAT SCUDO 20 JTD Ответить с цитатой

EVGEN78 писал(а):
При запуске дв. стартер крутит 2-3с.Тоесть-"не хватает" сразу...я знаю что не должна заводиться моментально...но все-равно как-то долго(((Свеча накала при этом горит меньше 1с.Не дымит.Может это "специфика" этих двигателей?Или это проблема?Если проблема-куда смотреть,что "дергать"????

Маю Дукато 2.8жтд і теж заводиться не з перших обертів, працює відмінно. Тнвд дає лише тиск у 2-4бара лише на рейку, форсунки від0 до 1500барів. Проблема у солярці та у форсунках. Якщо їздить то хай і їздить. Собі дороще буде з нашими майстрами
Вернуться к началу
Посмотреть профиль Отправить личное сообщение
Шахтер
Италофан


Италофан

Возраст: 55
Знак зодиака: Козерог
Зарегистрирован: 23.06.2011
Сообщения: 143
Откуда: Лисичанск Луганская

Авто: Фиат Скудо 2.0JTD 2005 г.в.

СообщениеДобавлено: Пн Дек 12, 2011 19:42    Заголовок сообщения: Ответить с цитатой

Капитошка. Высокое давление создает именно ТНВД, форсунка здесь ни причем.
Вернуться к началу
Посмотреть профиль Отправить личное сообщение
Vladimir TV
Италомафиози


Италомафиози

Возраст: 52
Знак зодиака: Стрелец
Зарегистрирован: 25.07.2011
Сообщения: 1071
Откуда: Украина

Авто: Peugeot Expert, 2004 (2,0 HDI), RHX

СообщениеДобавлено: Ср Янв 18, 2012 20:24    Заголовок сообщения: Ответить с цитатой

Машина хранится в гараже. Заводилась хорошо. Но эти сутки стояла на улице. С утра было -12С. Завел еле-еле с 5-го раза. Первые разы вспыхнет и сразу глохнет. А когда завелась, то первые секунды, такое ощущение, что на двух цилиндрах, если это возможно. В течение дня все отлично. Если не работает какая то свеча, это на приборке видно? Уже перечитал на форуме про проверку свеч, но как то описано скудненько (не в обиду). Может кто то потратит время и опишет подробно проверку свеч, ЕСЛИ В НИХ ДЕЛО. Заправляюсь на ОККО.
Спасибо!
Вернуться к началу
Посмотреть профиль Отправить личное сообщение
7595045
Италомафиози


Италомафиози

Возраст: 49
Знак зодиака: Водолей
Зарегистрирован: 10.10.2011
Сообщения: 765
Откуда: Ровно

Авто: CITROEN JUMPI 1.6I CNG ,98 г.в/FIAT SCUDO 220L(2.0 16V) LPG 2003 г.в.

СообщениеДобавлено: Ср Янв 18, 2012 20:28    Заголовок сообщения: Ответить с цитатой

тестер в руки и звонишь сопротивление...ток по отдельности каждую свечу...думаю все станет ясно....
Вернуться к началу
Посмотреть профиль Отправить личное сообщение
alex-lv
Италоманьячище


Италоманьячище

Возраст: 30
Знак зодиака: Дева
Зарегистрирован: 14.09.2009
Сообщения: 1306
Откуда: Львів

Авто: продано

СообщениеДобавлено: Ср Янв 18, 2012 20:41    Заголовок сообщения: Ответить с цитатой

Vladimir TV писал(а):
Первые разы вспыхнет и сразу глохнет. А когда завелась, то первые секунды, такое ощущение, что на двух цилиндрах, если это возможно. В течение дня все отлично. Если не работает какая то свеча, это на приборке видно?

На панелі приладів не покаже.
Можливо застигла солярка в паливопроводах і фільтрі.
Перевірити можна відєднавши шланг "обратки", повина витікати.
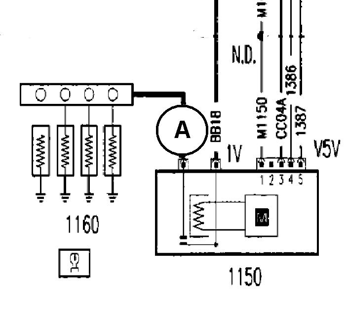
Точна перевірка свічок накалу, тільки викрутивши їх.

Свічка справна.
Свічка несправна.
Hi
Схема простої перевірки, струм порядка 40А-ОК!



yfrfk.JPG
 Описание:
 Размер:  47.91 KB
 Просмотрено:  1680 раз(а)

yfrfk.JPG



_________________
0б77бб9119
Вернуться к началу
Посмотреть профиль Отправить личное сообщение
DsH
Италолюбитель


Италолюбитель

Возраст: 58
Знак зодиака: Скорпион
Зарегистрирован: 29.11.2011
Сообщения: 60
Откуда: Рівне

Авто: fiat scudo 1.9D

СообщениеДобавлено: Ср Янв 18, 2012 21:57    Заголовок сообщения: Ответить с цитатой

Потдерживаю всех владельцев 1.9Д ! У меня ,лично, после -5 заводиться плохо ! .... Двойное включение свечи- стартер секунд 5-7 крутит- ощущение как на карбюраторном двигателе (пока немного педаль газа не дашь- заводиться не собираеться.... дальше симптомы те же, что были указаны в предидущих темах..... запуск на малых оборотах - после некоторого прогрева обороты повышаються - дальше работа мотора адекватная ) .... Может кто уже разобрался с этой проблемой? ... В чем причина?
Вернуться к началу
Посмотреть профиль Отправить личное сообщение
7595045
Италомафиози


Италомафиози

Возраст: 49
Знак зодиака: Водолей
Зарегистрирован: 10.10.2011
Сообщения: 765
Откуда: Ровно

Авто: CITROEN JUMPI 1.6I CNG ,98 г.в/FIAT SCUDO 220L(2.0 16V) LPG 2003 г.в.

СообщениеДобавлено: Ср Янв 18, 2012 22:27    Заголовок сообщения: Ответить с цитатой

ты ж вроде ток движок сделал....свечи не проверяли????
Вернуться к началу
Посмотреть профиль Отправить личное сообщение
Vladimir TV
Италомафиози


Италомафиози

Возраст: 52
Знак зодиака: Стрелец
Зарегистрирован: 25.07.2011
Сообщения: 1071
Откуда: Украина

Авто: Peugeot Expert, 2004 (2,0 HDI), RHX

СообщениеДобавлено: Ср Янв 18, 2012 22:33    Заголовок сообщения: Ответить с цитатой

7595045 писал(а):
тестер в руки и звонишь сопротивление...ток по отдельности каждую свечу...думаю все станет ясно....


По подробнее можно?
Вернуться к началу
Посмотреть профиль Отправить личное сообщение
7595045
Италомафиози


Италомафиози

Возраст: 49
Знак зодиака: Водолей
Зарегистрирован: 10.10.2011
Сообщения: 765
Откуда: Ровно

Авто: CITROEN JUMPI 1.6I CNG ,98 г.в/FIAT SCUDO 220L(2.0 16V) LPG 2003 г.в.

СообщениеДобавлено: Ср Янв 18, 2012 22:39    Заголовок сообщения: Ответить с цитатой

ну.....корпус-эт минус..контакт-эт плюс...тестер в режиме проверки сопротивления-(в Омах)....нерабочая свеча звонится не будет или же сопротивление будет оооочень малое по сравнеию с рабочей...вот вроде и все.... ток перед этим снять общую перемычку....
Вернуться к началу
Посмотреть профиль Отправить личное сообщение
Vladimir TV
Италомафиози


Италомафиози

Возраст: 52
Знак зодиака: Стрелец
Зарегистрирован: 25.07.2011
Сообщения: 1071
Откуда: Украина

Авто: Peugeot Expert, 2004 (2,0 HDI), RHX

СообщениеДобавлено: Ср Янв 18, 2012 22:46    Заголовок сообщения: Ответить с цитатой

Во, теперь все ясно. Спасибо за разъяснение.
Вернуться к началу
Посмотреть профиль Отправить личное сообщение
Vladivir
Италофан


Италофан

Возраст: 59
Знак зодиака: Рыбы
Зарегистрирован: 13.10.2011
Сообщения: 317
Откуда: Чернигов-Киев

Авто: Citroen Jumpy 2.0HDI RHX 69 KV 2006г

СообщениеДобавлено: Ср Янв 18, 2012 23:16    Заголовок сообщения: Ответить с цитатой

DsH писал(а):
Потдерживаю всех владельцев 1.9Д ! У меня ,лично, после -5 заводиться плохо ! .... Двойное включение свечи- стартер секунд 5-7 крутит- ощущение как на карбюраторном двигателе (пока немного педаль газа не дашь- заводиться не собираеться.... дальше симптомы те же, что были указаны в предидущих темах..... запуск на малых оборотах - после некоторого прогрева обороты повышаються - дальше работа мотора адекватная ) .... Может кто уже разобрался с этой проблемой? ... В чем причина?

А причина очевидно в компресии, у меня аналогично себя ведет фольц 1.6D, и компресия всего 21-23,( для справки: в нормальном двыжке компресия должна быть около 40Ат.
Вернуться к началу
Посмотреть профиль Отправить личное сообщение
EVGEN78
Италофан


Италофан

Возраст: 47
Знак зодиака: Стрелец
Зарегистрирован: 15.07.2011
Сообщения: 328
Откуда: Рівне

Авто: FIAT SCUDO 2.0JTD

СообщениеДобавлено: Ср Янв 18, 2012 23:26    Заголовок сообщения: Ответить с цитатой

Наконец то разобрался с "затянутым" запуском у себя.....лично у меня оказалось что это-клапан регулировки давления топлива...Сейчас машина "с полтыка" при -8(целую ночь на улице) Laughing Как рассказал мастер могут быть такие причины;
1.Свечи накала(у меня они отпали сразу так как на "горячую" иногда тоже нужно было покрутить)
2.Реле свечей накала-иногда окисляется минус,плохой контакт и.т.д. как на самом реле так ина кузове(генераторе)
3.Засорена сетка в баке(нужна чистка,разборка)
4.Клапан регулировки давления топлива...
5.Форсунки.Они могут "переливать"(комп.это показывает)или,то ли не отдавать "возвратку",то ли наоборот,не помню...Это при условии что Ваш дв. не "подуставший"Может чего и позабыл...А на счет "специфики" запуска 2.0JTD...при запуске коленвал должен сделать мах.2-3 оборота дальше-пуск.Если больше-ищите причины.
Вернуться к началу
Посмотреть профиль Отправить личное сообщение Отправить e-mail
санич
Италофан


Италофан

Возраст: 51
Знак зодиака: Овен
Зарегистрирован: 08.01.2012
Сообщения: 142
Откуда: київська обл.

Авто: Опель кадет 1.6D ,був, FIAT SCUDO 1.9D простий як двері

СообщениеДобавлено: Чт Янв 19, 2012 00:15    Заголовок сообщения: Ответить с цитатой

На рахунок опору на свічках,не завжди справджується.
Свічку інколи просто коротить.
Які тільки способи не пробував. Саме надійно просто викрутить, і
кинуть на АКБ.
Вернуться к началу
Посмотреть профиль Отправить личное сообщение
Mega-Lo-Maniack
Италофан


Италофан

Возраст: 39
Знак зодиака: Скорпион
Зарегистрирован: 15.05.2011
Сообщения: 326
Откуда: Ровно

Авто: Fiat Scudo 2.0JTD 2003

СообщениеДобавлено: Чт Янв 19, 2012 00:19    Заголовок сообщения: Ответить с цитатой

EVGEN78 писал(а):
Наконец то разобрался с "затянутым" запуском у себя.....лично у меня оказалось что это-клапан регулировки давления топлива...Сейчас машина "с полтыка" при -8(целую ночь на улице) Laughing Как рассказал мастер могут быть такие причины;
1.Свечи накала(у меня они отпали сразу так как на "горячую" иногда тоже нужно было покрутить)
2.Реле свечей накала-иногда окисляется минус,плохой контакт и.т.д. как на самом реле так ина кузове(генераторе)
3.Засорена сетка в баке(нужна чистка,разборка)
4.Клапан регулировки давления топлива...
5.Форсунки.Они могут "переливать"(комп.это показывает)или,то ли не отдавать "возвратку",то ли наоборот,не помню...Это при условии что Ваш дв. не "подуставший"Может чего и позабыл...А на счет "специфики" запуска 2.0JTD...при запуске коленвал должен сделать мах.2-3 оборота дальше-пуск.Если больше-ищите причины.


В мене вискакувала кілька раз помилка цього реле. Як ремонтували? Докладніше будь-ласка.
Вернуться к началу
Посмотреть профиль Отправить личное сообщение
Показать сообщения:   
Начать новую тему   Ответить на тему    Список форумов Український клуб фанів FIAT / CLUB UCRAINO TIFOSO DELLA FIAT -> Мінівени, мікроавтобуси (FIAT Scudo, FIAT Ducato, FIAT Ulysse) Часовой пояс: GMT + 3
На страницу Пред.  1, 2, 3, 4  След.
Страница 3 из 4

 
Перейти:  
Вы не можете начинать темы
Вы не можете отвечать на сообщения
Вы не можете редактировать свои сообщения
Вы не можете удалять свои сообщения
Вы не можете голосовать в опросах
Вы не можете присоединять файлы в этом форуме
Вы можете скачивать файлы в этом форуме






Powered by phpBB © 2001, 2005 phpBB Group
З питань розміщення реклами писати на цю адресу