Сайт Українського клуба фанів FIAT Український клуб фанів FIAT / CLUB UCRAINO TIFOSO DELLA FIAT

 
ФотогалереяФотогалерея   FAQFAQ   ПоискПоиск   ПользователиПользователи   ГруппыГруппы   РегистрацияРегистрация 
 ПрофильПрофиль   Войти и проверить личные сообщенияВойти и проверить личные сообщения   ВходВход 

Тахометр на уно
На страницу Пред.  1, 2, 3, 4, 5, 6, 7, 8, 9, 10  След.
 
Начать новую тему   Ответить на тему    Список форумов Український клуб фанів FIAT / CLUB UCRAINO TIFOSO DELLA FIAT -> Браття наші менші (FIAT Uno, FIAT Panda, Fiat Seicento, Fiat Cinquecento)
Предыдущая тема :: Следующая тема  
Автор Сообщение
Qstas
Италоманьячище


Италоманьячище

Возраст: 40
Знак зодиака: Дева
Зарегистрирован: 22.03.2007
Сообщения: 8301
Откуда: Хануд

Авто: Fiat Tipo 1.7D. Scudo 1.9TD

СообщениеДобавлено: Пт Фев 15, 2013 14:37    Заголовок сообщения: Ответить с цитатой

Кролевчанин
Если уж очень хоцетця.Ищи подобный
http://www.azvuk.ua/Bortovyie_kompyuteryi/9575-Multitronics_DM-20D

НО НЕ ФСЁ ТАК ПРОСТО.Very Happy

Цитата:
Мультитроникс DМ20D относится к новому поколению цифровых приборов на основе микропроцессора и расчитан для работы на автомашинах с дизельным двигателем оборудованным генератором типа "Bosch", "CAV" имеющим "W" выход. Правильные показания при подключении к указанным генераторам гарантируются только при соотношении шкивов коленвала и генератора 2:1. При других соотношениях используйте приборы DM11, DM12. Прибор позволит Вам точно отрегулировать обороты холостого хода, выбирать оптимальные режимы движения и переключения скоростей, постоянно с высокой точностью контролировать напряжение бортовой сети автомобиля. Индикация измеряемых параметров сопровождается буквенной индикацией режимов.
Very Happy
_________________
«Никогда не спорьте с идиотами. Вы опуститесь до их уровня, где они вас задавят своим опытом..»
Марк Твен
Вернуться к началу
Посмотреть профиль Отправить личное сообщение
юрчик UA
Италоманьячище


Италоманьячище

Возраст: 55
Знак зодиака: Весы
Зарегистрирован: 19.10.2007
Сообщения: 4918
Откуда: Харьков-Торонто

Авто: Фиат Уно 1,4,Ducato,Smart Fortwo,Honda CRV 2,4

СообщениеДобавлено: Пт Фев 15, 2013 14:38    Заголовок сообщения: Ответить с цитатой

так будто на ГАЗ3110 берет сигнал с гены
_________________
Бензин должен иметь цвет!

Ноль шесть три 577 36 39
Вернуться к началу
Посмотреть профиль Отправить личное сообщение
Александр Васильевич
Италоманьячище


Италоманьячище

Возраст: 39
Знак зодиака: Козерог
Зарегистрирован: 21.05.2007
Сообщения: 17351
Откуда: Одеса

Авто: Фіат Сієна 1.2

СообщениеДобавлено: Пт Фев 15, 2013 14:39    Заголовок сообщения: Ответить с цитатой

А это- про передаточное, вроде как само собой разумеется.
_________________
Це не набиття постів, це просто моя думка.
Вернуться к началу
Посмотреть профиль Отправить личное сообщение
Qstas
Италоманьячище


Италоманьячище

Возраст: 40
Знак зодиака: Дева
Зарегистрирован: 22.03.2007
Сообщения: 8301
Откуда: Хануд

Авто: Fiat Tipo 1.7D. Scudo 1.9TD

СообщениеДобавлено: Пт Фев 15, 2013 14:44    Заголовок сообщения: Ответить с цитатой

Александр Васильевич

Имеется 2-а двигателя 1.7Д Типо И шкивы (родные) коленвала разные по размерам.

_________________
«Никогда не спорьте с идиотами. Вы опуститесь до их уровня, где они вас задавят своим опытом..»
Марк Твен
Вернуться к началу
Посмотреть профиль Отправить личное сообщение
юрчик UA
Италоманьячище


Италоманьячище

Возраст: 55
Знак зодиака: Весы
Зарегистрирован: 19.10.2007
Сообщения: 4918
Откуда: Харьков-Торонто

Авто: Фиат Уно 1,4,Ducato,Smart Fortwo,Honda CRV 2,4

СообщениеДобавлено: Пт Фев 15, 2013 15:20    Заголовок сообщения: Ответить с цитатой

Подключи стрелочный тестер к гене посмотри как стрелка отклоняется
_________________
Бензин должен иметь цвет!

Ноль шесть три 577 36 39
Вернуться к началу
Посмотреть профиль Отправить личное сообщение
Кролевчанин
Италоманьячище


Италоманьячище

Возраст: 52
Знак зодиака: Дева
Зарегистрирован: 04.12.2012
Сообщения: 4550
Откуда: Кролевец

Авто: FIAT UNO 60 Disel 1.7 1987 г.в., был FIAT UNO 75i.e. 1988 г.в.

СообщениеДобавлено: Пт Фев 15, 2013 17:39    Заголовок сообщения: Ответить с цитатой

юрчик UA
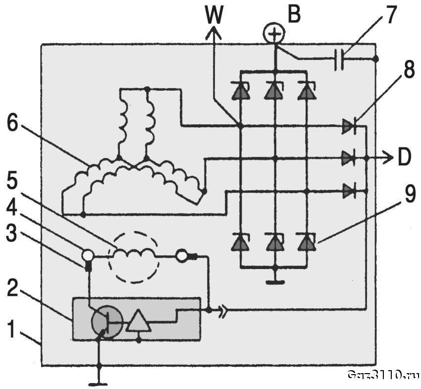
За ГАЗ-3110 я в курсе. На служебной ГАЗ-31105 тахометр работает от вывода "W" на генераторе. А вот напряжение на гене сразу забыл проверить, теперь только завтра. Пока буду собирать инфу, кто чего подскажет.
Qstas
Пасиб, буду чегой-то подыскивать. Но просто хотелось, чтобы всё было, как штатное. Такое всегда вкорячить можно. Но если выхода не останется - то буду ставить такое. Вот только товарищь рассказывал, что подобная байда у него проработала неделю, заменил в магазине, так "дубль два" проработал 2,5 недели. После этого желание ставить такой тахометр у него пропала. Поставил с ВАЗ-2106 - доволен! Но у него бензинка - ему проще.

_________________
FIAT - первое,что написано на болиде Ferrari F1
Вернуться к началу
Посмотреть профиль Отправить личное сообщение
Michail_M
Италомафиози


Италомафиози

Возраст: 41
Знак зодиака: Рак
Зарегистрирован: 29.07.2011
Сообщения: 609
Откуда: Запорожье

Авто: Fiat Uno DS (1.7 diesel) 1986

СообщениеДобавлено: Пт Фев 15, 2013 18:03    Заголовок сообщения: Ответить с цитатой

Смотрел, есть ли у тебя на коробке место под штатный датчик Холла? Может быть есть смысл попробовать рыть в ту сторону? Тахо с бензо-уно (некоторых моделей) тоже считают обороты с маховика. См. мои последние посты в цифроприборке. Этот тахо если я не ошибаюсь с уно 75ие
_________________

Forza la grande!
+З8О97З169887
Вернуться к началу
Посмотреть профиль Отправить личное сообщение
zbuduna
Италоманьячище


Италоманьячище

Возраст: 33
Знак зодиака: Дева
Зарегистрирован: 26.02.2011
Сообщения: 4389
Откуда: Рiвне

Авто: Subaru Forester

СообщениеДобавлено: Пт Фев 15, 2013 18:10    Заголовок сообщения: Ответить с цитатой

Кролевчанин
на рахунок обертів, то можна тут ввести дані і глянути, у мене, здається, десь і графік був.
http://www.kartuning.ru/gearbox-calculator

_________________
Fiat Uno Rosso Corsa 1.7d 87' > квадроцикли > Uno Turbo mk2 90' > Тoyota Yaris Verso 1.4d4d 03' Rosso)) > YRV (Rosso) & Logan > Audi A4B5 > Forester
098-715-69-60
Вернуться к началу
Посмотреть профиль Отправить личное сообщение Отправить e-mail
Кролевчанин
Италоманьячище


Италоманьячище

Возраст: 52
Знак зодиака: Дева
Зарегистрирован: 04.12.2012
Сообщения: 4550
Откуда: Кролевец

Авто: FIAT UNO 60 Disel 1.7 1987 г.в., был FIAT UNO 75i.e. 1988 г.в.

СообщениеДобавлено: Пт Фев 15, 2013 18:22    Заголовок сообщения: Ответить с цитатой

Michail_M
Миша, место по-моему есть, но даже если и нет, то сделать его не долго. Та приборка, что я приобрёл, не подключалась к такому датчику, а цеплялась на катушку. Это точно, так как сам задавался этим вопросом и в обязательном порядке перезванивал Вове. Теперь вопрос к тебе: скажи, кроме тахометра и этого датчика в КПП (ну ещё"+" и "-") ничего в цепь не нужно? А то я смотрю, там про какое-то ЭБУ вспоминают?

_________________
FIAT - первое,что написано на болиде Ferrari F1
Вернуться к началу
Посмотреть профиль Отправить личное сообщение
Кролевчанин
Италоманьячище


Италоманьячище

Возраст: 52
Знак зодиака: Дева
Зарегистрирован: 04.12.2012
Сообщения: 4550
Откуда: Кролевец

Авто: FIAT UNO 60 Disel 1.7 1987 г.в., был FIAT UNO 75i.e. 1988 г.в.

СообщениеДобавлено: Пт Фев 15, 2013 18:32    Заголовок сообщения: Ответить с цитатой

zbuduna
Спасибо, но этот калькулятор мне ничего не даст, так как я уже не помню точных передаточных чисел своей коробки. И не потому, что нет мануала (с этим не проблема), а с тем, что моя КПП когда-то давно была собрана мною из трёх! разных коробок. 1,2,3,4 передачи и первичный вал (он же блок шестерён) был взял с "Регаты" (даже карбюраторной, по-моему), главная пара - со старой коробки, корпус (поймал булыжник 25*25 см) брал у Минакова и менялся год назад. 5 передача - ? просто не помню, или с "Регаты" или свою оставил. Самое главное, что это всё прекрасно ездит и не парит мне мозги. Иногда, конечно, кажется, что первая передача и на не на, да и шестую можно было бы врубать, но это так, мысли вслух.

_________________
FIAT - первое,что написано на болиде Ferrari F1
Вернуться к началу
Посмотреть профиль Отправить личное сообщение
Александр Васильевич
Италоманьячище


Италоманьячище

Возраст: 39
Знак зодиака: Козерог
Зарегистрирован: 21.05.2007
Сообщения: 17351
Откуда: Одеса

Авто: Фіат Сієна 1.2

СообщениеДобавлено: Пт Фев 15, 2013 18:37    Заголовок сообщения: Ответить с цитатой

zbuduna писал(а):
Кролевчанин
на рахунок обертів, то можна тут ввести дані і глянути, у мене, здається, десь і графік був.
http://www.kartuning.ru/gearbox-calculator

Ничего вы не выведете. Придется для каждой передачи пересчитывать скорость, учитывая диаметр колеса, состояние дороги...



PB140831.JPG
 Описание:
 Размер:  158.38 KB
 Просмотрено:  263 раз(а)

PB140831.JPG



309.jpg
 Описание:
 Размер:  54.41 KB
 Просмотрено:  249 раз(а)

309.jpg


Вернуться к началу
Посмотреть профиль Отправить личное сообщение
zbuduna
Италоманьячище


Италоманьячище

Возраст: 33
Знак зодиака: Дева
Зарегистрирован: 26.02.2011
Сообщения: 4389
Откуда: Рiвне

Авто: Subaru Forester

СообщениеДобавлено: Пт Фев 15, 2013 19:08    Заголовок сообщения: Ответить с цитатой

Александр Васильевич
ну я ж по бруківці або зимово-весняному асфальту не збираюся перевіряти які ж то оберти при 120 км:год Very Happy
а чому не виведемо? розміри колеса є, передаточні числа КПП та ГП теж є...

_________________
Fiat Uno Rosso Corsa 1.7d 87' > квадроцикли > Uno Turbo mk2 90' > Тoyota Yaris Verso 1.4d4d 03' Rosso)) > YRV (Rosso) & Logan > Audi A4B5 > Forester
098-715-69-60
Вернуться к началу
Посмотреть профиль Отправить личное сообщение Отправить e-mail
Кролевчанин
Италоманьячище


Италоманьячище

Возраст: 52
Знак зодиака: Дева
Зарегистрирован: 04.12.2012
Сообщения: 4550
Откуда: Кролевец

Авто: FIAT UNO 60 Disel 1.7 1987 г.в., был FIAT UNO 75i.e. 1988 г.в.

СообщениеДобавлено: Пт Фев 15, 2013 19:52    Заголовок сообщения: Ответить с цитатой

Александр Васильевич
Клемму "W" я уже сделал, о чём писал на 5 страничке этой темы. К нему и подключал провод управления с таха.

_________________
FIAT - первое,что написано на болиде Ferrari F1
Вернуться к началу
Посмотреть профиль Отправить личное сообщение
Michail_M
Италомафиози


Италомафиози

Возраст: 41
Знак зодиака: Рак
Зарегистрирован: 29.07.2011
Сообщения: 609
Откуда: Запорожье

Авто: Fiat Uno DS (1.7 diesel) 1986

СообщениеДобавлено: Пт Фев 15, 2013 20:38    Заголовок сообщения: Ответить с цитатой

та не... Pardon Эбу то не про нас, то электронный блок управления (зажиганием). У в цепи только датчик Холла, тахо ну и +/-

гнездо на коробке практически четко под термостатом. ну и магнитно-индукционный датчик (если я правильно понимаю) не суть важно какой... Тут мне кажется главным его длина (чтоб и в маховик его не упереть и чтоб отсчитывал нормально)...

как-то так. Тот что наш я думаю на разборках есть, он на большом спектре машин ставился.

_________________

Forza la grande!
+З8О97З169887
Вернуться к началу
Посмотреть профиль Отправить личное сообщение
Кролевчанин
Италоманьячище


Италоманьячище

Возраст: 52
Знак зодиака: Дева
Зарегистрирован: 04.12.2012
Сообщения: 4550
Откуда: Кролевец

Авто: FIAT UNO 60 Disel 1.7 1987 г.в., был FIAT UNO 75i.e. 1988 г.в.

СообщениеДобавлено: Сб Фев 16, 2013 09:09    Заголовок сообщения: Ответить с цитатой

Michail_M
У Минакова точно есть, цену только не спросил. А новый будет в районе 150 грн. стоить.

_________________
FIAT - первое,что написано на болиде Ferrari F1
Вернуться к началу
Посмотреть профиль Отправить личное сообщение
Показать сообщения:   
Начать новую тему   Ответить на тему    Список форумов Український клуб фанів FIAT / CLUB UCRAINO TIFOSO DELLA FIAT -> Браття наші менші (FIAT Uno, FIAT Panda, Fiat Seicento, Fiat Cinquecento) Часовой пояс: GMT + 3
На страницу Пред.  1, 2, 3, 4, 5, 6, 7, 8, 9, 10  След.
Страница 8 из 10

 
Перейти:  
Вы не можете начинать темы
Вы не можете отвечать на сообщения
Вы не можете редактировать свои сообщения
Вы не можете удалять свои сообщения
Вы не можете голосовать в опросах
Вы не можете присоединять файлы в этом форуме
Вы можете скачивать файлы в этом форуме






Powered by phpBB © 2001, 2005 phpBB Group
З питань розміщення реклами писати на цю адресу