 |
Український клуб фанів FIAT / CLUB UCRAINO TIFOSO DELLA FIAT
|
 |
| Предыдущая тема :: Следующая тема |
| Автор |
Сообщение |
oostryj Италофан


Возраст: 47 Знак зодиака:  Зарегистрирован: 22.08.2009 Сообщения: 105 Откуда: Cтрий
Авто: Fiat Doblo nuovo 1,3 Mjet
|
Добавлено: Пн Июл 19, 2010 12:02 Заголовок сообщения: |
|
|
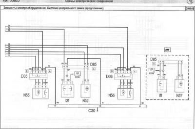
Врізався через діоди біля М01 там приходить "-" задніх і зсувних дверей але така розвязка нічого не допомагає. Можливо ще десь з М01 підходить "-".
| Описание: |
|
| Размер: |
82.12 KB |
| Просмотрено: |
1453 раз(а) |

|
| Описание: |
|
| Размер: |
92.13 KB |
| Просмотрено: |
1734 раз(а) |

|
|
|
| Вернуться к началу |
|
 |
oostryj Италофан


Возраст: 47 Знак зодиака:  Зарегистрирован: 22.08.2009 Сообщения: 105 Откуда: Cтрий
Авто: Fiat Doblo nuovo 1,3 Mjet
|
Добавлено: Пт Июл 23, 2010 15:47 Заголовок сообщения: |
|
|
При такому підключенні задніх і зсувних дверей сигналізація й авто праціють нормально. Проводи 26 і 36 відєднуємо, а в 16 врізаємся для сигналки з керуванням по мінусу. Розєм знаходиться в низу з ліва "чорний" в М01.
| Описание: |
|
| Размер: |
92.24 KB |
| Просмотрено: |
1654 раз(а) |

|
|
|
| Вернуться к началу |
|
 |
Stas_Bar Италомафиози


Возраст: 54 Знак зодиака:  Зарегистрирован: 02.02.2009 Сообщения: 967 Откуда: Киев
Авто: Fiat Doblo Maxi 1,9Multijet
|
Добавлено: Пт Июл 23, 2010 16:48 Заголовок сообщения: |
|
|
| Цитата: | | При такому підключенні задніх і зсувних дверей сигналізація й авто праціють нормально. Проводи 26 і 36 відєднуємо, а в 16 врізаємся для сигналки з керуванням по мінусу. Розєм знаходиться в низу з ліва "чорний" в М01. |
Тепер світло в салоні (грузовому відсіку) при відкриванні дверей не включається?
Простіше просто виключити вилючателем, аба лампочки повиймати, тоді й проводки різати не треба.
Я сам такий невіруючий , що поки сам не докопаюся не вгамуюся
Алеж, думаю висновок напрошується один:
НАЙПРОСТІШИЙ варіант вирішення данного питання - це встановлення додаткових кінцевиків. Швидше, дешевше, надійніше, і алгоритму роботи штатних пристроїв не плюндруєш.
_________________ Стас |
|
| Вернуться к началу |
|
 |
oostryj Италофан


Возраст: 47 Знак зодиака:  Зарегистрирован: 22.08.2009 Сообщения: 105 Откуда: Cтрий
Авто: Fiat Doblo nuovo 1,3 Mjet
|
Добавлено: Пт Июл 23, 2010 19:53 Заголовок сообщения: |
|
|
| Stas_Bar Схему дививсь що таке говориш, томущо проводи запаралелені в автомобілі ще до містя відєднання, спільна точка на схемі. В авто з лампочками все в порядку, як включались так і кключаються. А от ложне спрацьовування сигналки якраз через ці дроти йшло. При великому бажанні відєднанні проводи можна підєднати над діодом.
|
|
| Вернуться к началу |
|
 |
Stas_Bar Италомафиози


Возраст: 54 Знак зодиака:  Зарегистрирован: 02.02.2009 Сообщения: 967 Откуда: Киев
Авто: Fiat Doblo Maxi 1,9Multijet
|
Добавлено: Пт Июл 23, 2010 20:37 Заголовок сообщения: |
|
|
| Цитата: | | Stas_Bar Схему дививсь що таке говориш, томущо проводи запаралелені в автомобілі ще до містя відєднання, спільна точка на схемі. В авто з лампочками все в порядку, як включались так і кключаються. А от ложне спрацьовування сигналки якраз через ці дроти йшло. При великому бажанні відєднанні проводи можна підєднати над діодом. |
В мене на схемі взагалі 36 вивода немає, а провода ті запаралелені точно? ти тестером прозвонив, чи бачив, що вони в одну точку зходяться? На схемі пунктир! А в Італії він може позначати дещо інше
Ще раз повторюся - я недля спору свої пости пишу!
МОжна, МОЖНА, МОжНА обійтися без встановлення додаткових кінцевиків!
І мавпу курити можна навчити
Але навіщо?
В мене, наприклад додатковий кінцевик на задніх дверцятах ще й додатковий плафон включає, який не виключається через 15 хвилин
_________________ Стас |
|
| Вернуться к началу |
|
 |
oostryj Италофан


Возраст: 47 Знак зодиака:  Зарегистрирован: 22.08.2009 Сообщения: 105 Откуда: Cтрий
Авто: Fiat Doblo nuovo 1,3 Mjet
|
Добавлено: Пт Июл 23, 2010 21:48 Заголовок сообщения: |
|
|
В мене ця схема працює ідеально якщо легше дири сверлити й тянути дроти до переду то ставити кінцевики, але й на зсувну дверку бо опитування й туди приходить через 15 хвилин
|
|
| Вернуться к началу |
|
 |
Stas_Bar Италомафиози


Возраст: 54 Знак зодиака:  Зарегистрирован: 02.02.2009 Сообщения: 967 Откуда: Киев
Авто: Fiat Doblo Maxi 1,9Multijet
|
Добавлено: Пт Июл 23, 2010 23:07 Заголовок сообщения: |
|
|
Саме так - на зсувну ідеально стає кінцевик з Таврії , а на задню розпаонку - геркон, так що й свердлити нічого не треба.
Молодець, що докопався до варіанту з діодами
_________________ Стас |
|
| Вернуться к началу |
|
 |
oostryj Италофан


Возраст: 47 Знак зодиака:  Зарегистрирован: 22.08.2009 Сообщения: 105 Откуда: Cтрий
Авто: Fiat Doblo nuovo 1,3 Mjet
|
Добавлено: Сб Июл 24, 2010 09:04 Заголовок сообщения: |
|
|
Єдине що знімати всю обшиву щоб протянути дроти з заду, а до М01 ще обрізати потрібно.
|
|
| Вернуться к началу |
|
 |
Stas_Bar Италомафиози


Возраст: 54 Знак зодиака:  Зарегистрирован: 02.02.2009 Сообщения: 967 Откуда: Киев
Авто: Fiat Doblo Maxi 1,9Multijet
|
Добавлено: Вс Июл 25, 2010 12:13 Заголовок сообщения: |
|
|
| Цитата: | | В мене ця схема працює ідеально |
Передивився ще раз схему і зробив висновок, що при варіанті з "обрізанням" є реальний шанс спалити блок комфорта.
Поясню: виводи 16,26,36 - це силові виходи (найімовірніше "відкритий колектор"), так як на цих же виводах висять і лампи і, якщо їх запаралелили, то мабуть прорахували запас по споживаному струму. відповідно й діоди мають бути потужні.
І це ще не все. Не факт, що по алгоритму роботи ці виводи паралельні.
_________________ Стас |
|
| Вернуться к началу |
|
 |
oostryj Италофан


Возраст: 47 Знак зодиака:  Зарегистрирован: 22.08.2009 Сообщения: 105 Откуда: Cтрий
Авто: Fiat Doblo nuovo 1,3 Mjet
|
Добавлено: Вс Авг 01, 2010 23:14 Заголовок сообщения: |
|
|
| Ці вививоди аж ніяк не запалюють лампи, вони йдуть до кінцевиків див. продовження схеми (їх не ріжуть а виймкють з розєму). В мене все чітко працює, не подобається не робіть але й недавайте дурні коментарі.
|
|
| Вернуться к началу |
|
 |
Dual Amico


Возраст: 55 Знак зодиака:  Зарегистрирован: 23.01.2009 Сообщения: 15 Откуда: Ровно - 093 510 24 10
Авто: Fiat Duna 1986 1,7D - Doblo 1.6NP 2006
|
Добавлено: Сб Дек 15, 2012 18:28 Заголовок сообщения: |
|
|
Народ, попробую вставить своих 5 копеек по теме сигнализации на Добло 2006 года.
Ставил сам - трошки мучений - но результат порадовал.
Врезку на поворотники и концевики дверей делал все через диоды.
Коробка предохранителей в салоне слева от ног.
Там нижний правый разъем отщелкуем для удобства подключения : на указатели поворота - провод №38- роз(бел) и №39- бел(роз)
Теперь отщелкуем левый нижний разъем: провод №34- бел(корич) - отрицателтный импульс закрывания Ц.З. от сигналки, №24- син(голуб) - отрицательный импульс открытия Ц.З. от сигналки.
Теперь в том же разъеме подключаем концевики дверей:
№25 - бел(розов) - правые двери, №8 - бел(роз) - водительские двери, №26 - бел(фиолет) - сдвижные двери, №36 - крас(зел) - задние двери.
Цвета проводов иногда могут немного отличаться, я больше привязывался к № провода в колодке.
После подключения сразу все заработало и никаких проблем с плафонами и опросом концевиков дверей через 15 мин не было.
откатал уже почти 2 месяца - полет нормальный.
Отдельная благодарность Роме ( =Avtorarytet= ) без его совета и опыта было сцыкотно врезаться. Он рекомендовал в правом разъеме на поворотники подключать еще провода за №2,3,12,13 - но я из-за лени, холода и нехватки диодов подключил только 38 и 39 и результат порадовал
Будут вопросы - звоним и стучим - будем помагать братьям по вере
|
|
| Вернуться к началу |
|
 |
АнтонC Amico

Возраст: 41 Знак зодиака:  Зарегистрирован: 03.02.2014 Сообщения: 4 Откуда: Киев
Авто: Таврия пикап
|
Добавлено: Пн Мар 17, 2014 15:25 Заголовок сообщения: |
|
|
| Desimus писал(а): | | На мой Дублец поставили двухсторон.сигнализацию за 2 часа. Заплатил 700грн. Доводчики стекл установить 200грн. Пацаны этим занимаются и никаких проблем. Если надо могу дать тел. |
Если еще занимаются, то скинь пож телефон!
|
|
| Вернуться к началу |
|
 |
zheneva Италофан


Возраст: 48 Знак зодиака:  Зарегистрирован: 28.02.2011 Сообщения: 119 Откуда: Рівне
Авто: Peugeot Expert 2.0 HDI 2005р.
|
|
| Вернуться к началу |
|
 |
Владислав 73 Amico

Возраст: 52 Знак зодиака:  Зарегистрирован: 18.11.2014 Сообщения: 12 Откуда: Украина
Авто: Добло макси 1.9jtd
|
Добавлено: Пт Дек 19, 2014 17:17 Заголовок сообщения: |
|
|
| Добрый день!Хочу добавить,для того чтобы на задние двери не было сработки сигналки необходимо желтый/черный провод №33 разрезать,в разрыв вставить диод 1А,анодом в сторону разъема А,также разрезать провод №36 красный/зеленый,вствив в разрыв такой же диод 1А(1N5401),провод от сигналки повесить на №36 со стороны катода(-).Удачи!Ставил сигналку по предыдущему посту,все выкладки верны.Кстати на пасс.дверь№25 и на№8 вод.дверь опрос не приходит,там можно поставить по 1 диоду на провод в сторону сигналки.На боковую дверь врезал концевик(-).
|
|
| Вернуться к началу |
|
 |
hatabych Италолюбитель

Возраст: 33 Знак зодиака:  Зарегистрирован: 01.07.2014 Сообщения: 74 Откуда: Черкассы
Авто: Fiat Doblo MAXI 1.3 2008
|
Добавлено: Ср Мар 01, 2017 16:15 Заголовок сообщения: |
|
|
Всем привет!
Решил установить модуль дистанционного управления ЦЗ Cyclon RD-37, машина Doblo 2008. После ознакомления с инструкцией по установке системы хотелось бы уточнить правильность всех моментов по подключению системы, дабы не наломать дров, итак:
Центральный замок (-):
закрытие - бело/коричневый
открытие - бело/синий
Согласно инструкции модуля необходимо:
— бело/коричневый (закрытие) соединить с белым (Общий (реле ЦЗ закрытия)).
— бело/синий (открытие) соединить с бело/черным (Общий (реле ЦЗ открытия)).
Повороты:
бел/черн. и оранж/белый
— соответсвенно ети два провода соединить с двумя коричневыми проводами (ГО)
Багажник - красно/зеленый через диод
— необходимо соединить через диод красно/зеленый провод с красно/черным на модуле.
Возникают вопросы:
— Что означают провода модуля НЗ, НР (реле ЦЗ) и куда их подсоединять ?
— Необходимо ли повороты и багажник подключать через диод ? или возможно он встроен в модуле ?
— Каким образом реализовать закрытие стекол ? с каким проводом необходимо соединить зеленый провод модуля ? необходим ли при этом диод ?
| Описание: |
|
| Размер: |
86.52 KB |
| Просмотрено: |
710 раз(а) |

|
|
|
| Вернуться к началу |
|
 |
|
|
Вы не можете начинать темы Вы не можете отвечать на сообщения Вы не можете редактировать свои сообщения Вы не можете удалять свои сообщения Вы не можете голосовать в опросах Вы не можете присоединять файлы в этом форуме Вы можете скачивать файлы в этом форуме
|
Powered by phpBB © 2001, 2005 phpBB Group
|