 |
Український клуб фанів FIAT / CLUB UCRAINO TIFOSO DELLA FIAT
|
 |
| Предыдущая тема :: Следующая тема |
| Автор |
Сообщение |
николай 1976 Италомафиози


Возраст: 49 Знак зодиака:  Зарегистрирован: 18.11.2012 Сообщения: 742 Откуда: николаев украина
Авто: фиат добло 1,6 16v Natural Power 103л.с 75кВ.т
|
Добавлено: Вс Мар 03, 2013 12:16 Заголовок сообщения: |
|
|
| николай 1976 писал(а): | vickrivbass вопрос не по теме но в сё же
виден родной пробег через Fiat Multi ECUScan 1.3 | так как насчёт пробега?????
_________________ 02041976 |
|
| Вернуться к началу |
|
 |
шурік Италоманьячище


Возраст: 49 Знак зодиака:  Зарегистрирован: 14.04.2010 Сообщения: 1760 Откуда: Нетішин Хмельницька
Авто: Був Експерт 2011р.2.0 Зараз С4 гранд пікасо 1.6 2014р
|
Добавлено: Вс Мар 03, 2013 16:33 Заголовок сообщения: |
|
|
| vickrivbass писал(а): | Программа Fiat Multi ECUScan 1.3
универсальная любой шнур ,только если хочешь больше параметров то
ELM 327 | В мене ЕЛМ 327 НЕ блютуз,не можу підключити до 1.3 фіоріно.Що повинно бути в настройках?Добло 1.3 все ж таке само думаю як і фіоріно?
|
|
| Вернуться к началу |
|
 |
vickrivbass Италолюбитель

Возраст: 51 Знак зодиака:  Зарегистрирован: 05.11.2012 Сообщения: 54 Откуда: Кривой рог
Авто: vdoblo
|
Добавлено: Сб Мар 09, 2013 09:24 Заголовок сообщения: |
|
|
l60 l61 клапана на баллонах m19 комп
| Описание: |
|
| Размер: |
34.01 KB |
| Просмотрено: |
185 раз(а) |

|
|
|
| Вернуться к началу |
|
 |
vickrivbass Италолюбитель

Возраст: 51 Знак зодиака:  Зарегистрирован: 05.11.2012 Сообщения: 54 Откуда: Кривой рог
Авто: vdoblo
|
Добавлено: Вс Мар 10, 2013 22:42 Заголовок сообщения: |
|
|
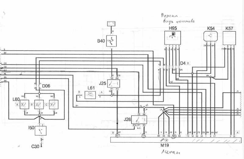
схема добло к15 к17 лямбда зонд
| Описание: |
|
| Размер: |
195.76 KB |
| Просмотрено: |
281 раз(а) |

|
|
|
| Вернуться к началу |
|
 |
vickrivbass Италолюбитель

Возраст: 51 Знак зодиака:  Зарегистрирован: 05.11.2012 Сообщения: 54 Откуда: Кривой рог
Авто: vdoblo
|
Добавлено: Вс Мар 10, 2013 22:47 Заголовок сообщения: |
|
|
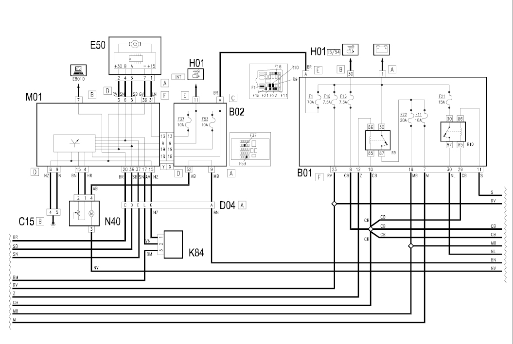
м01 комп в пульте
| Описание: |
|
| Размер: |
207.4 KB |
| Просмотрено: |
174 раз(а) |

|
|
|
| Вернуться к началу |
|
 |
vickrivbass Италолюбитель

Возраст: 51 Знак зодиака:  Зарегистрирован: 05.11.2012 Сообщения: 54 Откуда: Кривой рог
Авто: vdoblo
|
Добавлено: Вс Мар 10, 2013 22:51 Заголовок сообщения: |
|
|
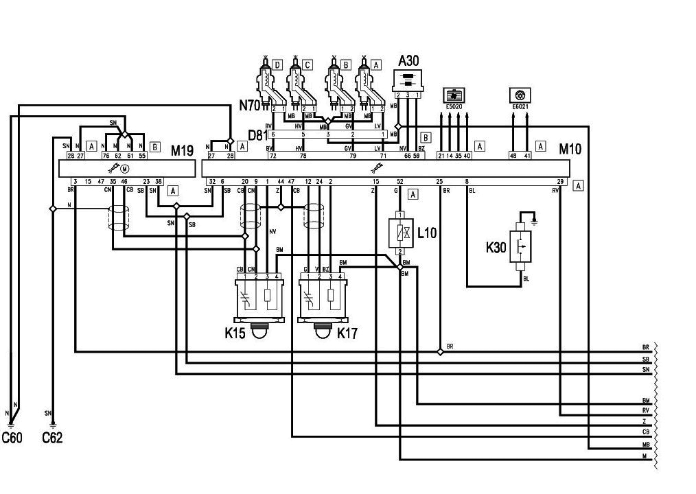
м10 комп iaw 4af
m19 комп metatron 6a0
| Описание: |
|
| Размер: |
241.93 KB |
| Просмотрено: |
176 раз(а) |

|
|
|
| Вернуться к началу |
|
 |
николай 1976 Италомафиози


Возраст: 49 Знак зодиака:  Зарегистрирован: 18.11.2012 Сообщения: 742 Откуда: николаев украина
Авто: фиат добло 1,6 16v Natural Power 103л.с 75кВ.т
|
Добавлено: Сб Мар 23, 2013 10:32 Заголовок сообщения: |
|
|
vickrivbass
привет !!! Когда машина катится обороты 1100 а когда остановился то падают до 850,это комп так делает значит и расход должен быть меньше (значит на 1кг газа 17кг воздуха а это 1.5м3\ч просто на месте.) где то 1м3/ч
По поводу расхода могу предложить толь эти фото с мануала
( не знаю адреса твоего почтового ящика чтоб фото отсылать, поэтому в теме выкладываю)
| Описание: |
|
| Размер: |
209.06 KB |
| Просмотрено: |
196 раз(а) |

|
| Описание: |
|
| Размер: |
188.73 KB |
| Просмотрено: |
200 раз(а) |

|
_________________ 02041976 |
|
| Вернуться к началу |
|
 |
николай 1976 Италомафиози


Возраст: 49 Знак зодиака:  Зарегистрирован: 18.11.2012 Сообщения: 742 Откуда: николаев украина
Авто: фиат добло 1,6 16v Natural Power 103л.с 75кВ.т
|
Добавлено: Сб Мар 23, 2013 10:44 Заголовок сообщения: |
|
|
vickrivbass И ещё
| Описание: |
|
| Размер: |
163.13 KB |
| Просмотрено: |
189 раз(а) |

|
_________________ 02041976 |
|
| Вернуться к началу |
|
 |
vickrivbass Италолюбитель

Возраст: 51 Знак зодиака:  Зарегистрирован: 05.11.2012 Сообщения: 54 Откуда: Кривой рог
Авто: vdoblo
|
Добавлено: Пн Мар 25, 2013 08:08 Заголовок сообщения: |
|
|
Это конечно понятно , но в других машинах не думают про экологию и холостые
обороты уменьшают когда машина котиться. Я попробую отключить контроль
борт комп на нейтральной передаче разорвав провод идущий от датчика скорости
k84.
|
|
| Вернуться к началу |
|
 |
николай 1976 Италомафиози


Возраст: 49 Знак зодиака:  Зарегистрирован: 18.11.2012 Сообщения: 742 Откуда: николаев украина
Авто: фиат добло 1,6 16v Natural Power 103л.с 75кВ.т
|
Добавлено: Пн Мар 25, 2013 20:54 Заголовок сообщения: |
|
|
vickrivbass
| Цитата: | Я попробую отключить контроль
борт комп на нейтральной передаче разорвав провод идущий от датчика скорости
k84. | Если так сделаешь скорее всего сразу переключится на бензин
_________________ 02041976 |
|
| Вернуться к началу |
|
 |
vickrivbass Италолюбитель

Возраст: 51 Знак зодиака:  Зарегистрирован: 05.11.2012 Сообщения: 54 Откуда: Кривой рог
Авто: vdoblo
|
Добавлено: Вт Мар 26, 2013 18:33 Заголовок сообщения: |
|
|
| после снегопадов проверю
|
|
| Вернуться к началу |
|
 |
николай 1976 Италомафиози


Возраст: 49 Знак зодиака:  Зарегистрирован: 18.11.2012 Сообщения: 742 Откуда: николаев украина
Авто: фиат добло 1,6 16v Natural Power 103л.с 75кВ.т
|
Добавлено: Вт Мар 26, 2013 20:28 Заголовок сообщения: |
|
|
Недавно подъехал кореш на добло, тоже натурал повер, (троило на газу)
Говорю ему давай попробуем узнать какая из форсунок не работает (методом отключения штекера электропитания форсунки). Так вот, когда отключаешь штекер от форсунки газовой, двигатель мгновенно переходит на бензин (даже не слышно переключения и загорается чек на приборке)
так и не узнали какая не работала( сняли все, промыли форсы, промыли рампу, в ней было много какой то жижи и всё заработало!!!
_________________ 02041976 |
|
| Вернуться к началу |
|
 |
vickrivbass Италолюбитель

Возраст: 51 Знак зодиака:  Зарегистрирован: 05.11.2012 Сообщения: 54 Откуда: Кривой рог
Авто: vdoblo
|
Добавлено: Пт Апр 05, 2013 20:06 Заголовок сообщения: |
|
|
Комп бортовой через 0.2 сек проверяет цепь на клапана на форсунки.
1й светодиод тухнет когда 155 бар
3й светодиод тухнет когда 117 бар
4й светодиод тухнет когда 81 бар
5й светодиод тухнет когда 42 бар
отключает систему на 10.3 бар для перезапуска необходимо
перезагрузка машины но если у вас утечка или при заправке
что то попало под клапана то хрен перейдет на газ .
Так как для вкл клапанов необходимо давление больше 10.3 бар
а его там нет так как клапана закрыты.Для перезапуска необходимо
подать принудительно +12в. Закачал газ а там вместе с газом
мусор вот и думаю сделать фильтр в переходнике
|
|
| Вернуться к началу |
|
 |
|
|
Вы не можете начинать темы Вы не можете отвечать на сообщения Вы не можете редактировать свои сообщения Вы не можете удалять свои сообщения Вы не можете голосовать в опросах Вы не можете присоединять файлы в этом форуме Вы можете скачивать файлы в этом форуме
|
Powered by phpBB © 2001, 2005 phpBB Group
|